EasyManua.ls Logo

iLO IWF2706 - Page 31

Default Icon
60 pages
Print Icon
To Next Page IconTo Next Page
To Next Page IconTo Next Page
To Previous Page IconTo Previous Page
To Previous Page IconTo Previous Page
Loading...
7-6
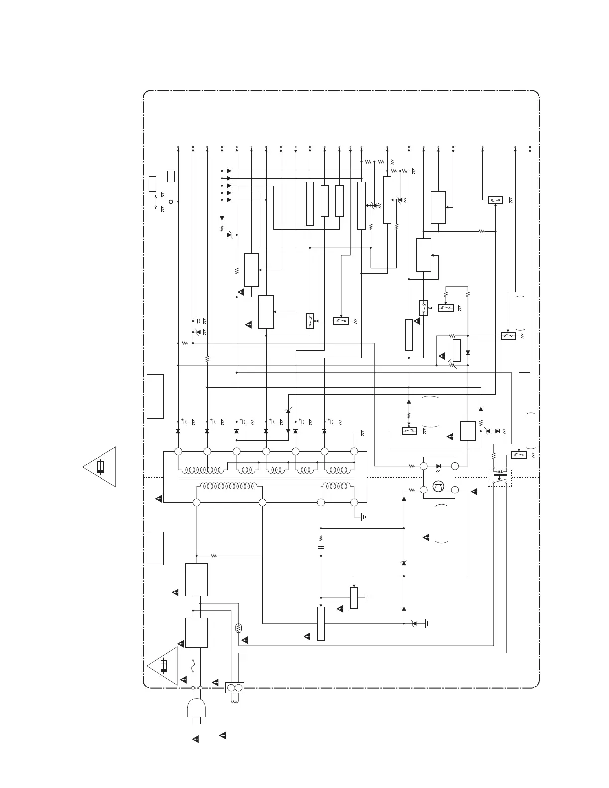
Power Supply Block Diagram
L4803BLP
4A/125V
F601
4A/125V
LINE
FILTER
L601
AC601
AC CORD
DEGAUSSING
COIL
DG691
CN691
PS691
BRIDGE
RECTIFIER
D605 - D608
HOT COLD
T601
6
4
2
1
4
3
IC601
ERROR
VOLTAGE DET
Q601
Q602
LIMITER
SWITCHING
Q652
VR661
+B ADJ
Q696
RL601
MAIN CBA
DG-ON-H
(TO PIN75 OF IC301)
Q674
SWITCHING
P-ON-ON
P-ON-H
(TO PIN4 OF IC301)
HOT CIRCUIT. BE CAREFUL.
1
2
FEED
BACK
SWITCHING
DG-ON-ON
+B
AL+33V
DEF +B
PROTECT-1
(TO PIN74 OF IC301)
AUDIO +B
P-ON+8V
P-ON+5V
+8V-CTRL
(TO PIN28 OF IC301)
+5V-CTRL
(TO PIN32 OF IC301)
AL+5V
P-ON+1.8V
P-ON+1.2V
DTV-H
(TO PIN3 OF IC301)
AL+2.5V
P-ON+3.3V
AL+9V
P-ON+3.3V
P-ON+1.8V
+1.8V-CTRL
(TO PIN36 OF IC301)
+BTP601
8
9
14
13
10
11
12
Q681
+8V
SWITCHING
Q682
Q901
Q902
+5V
SWITCHING
Q910
Q383
+3.3V
SWITCHING
Q904
+5V SWITCHING
IC903
+1.8V REG.
IC904
+1.2V REG.
Q903
Q381
Q647
+1.8V
SWITCHING
Q673
Q672
+9V REG.
RESET
(TO PIN5 OF IC301)
GND
J371
Q382
Q631
OVER
VOLTAGE
PROTECT
IC911
(SHUNT REGULATOR)
+3.3V SWITCHING
+2.5V SWITCHING
(SHUNT REGULATOR)
IC905
CAUTION !
Fixed voltage (or Auto voltage selectable) power supply circuit is used in this unit.
If Main Fuse (F601) is blown , check to see that all components in the power supply
circuit are not defective before you connect the AC plug to the AC power supply.
Otherwise it may cause some components in the power supply circuit to fail.
For continued protection against risk of fire,
replace only with same type 4 A, 125V fuse.
CAUTION ! :
ATTENTION : Utiliser un fusible de rechange de même type de 4A, 125V.
4A/125V
NOTE:
The voltage for parts in hot circuit is measured using
hot GND as a common terminal.

Related product manuals