EasyManua.ls Logo

ILVE UP60 - Page 32

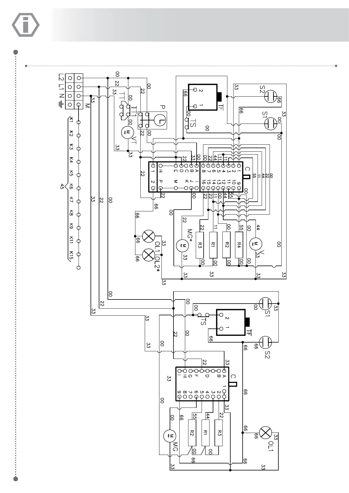
ILVE UP60
48 pages
Print Icon
To Next Page IconTo Next Page
To Next Page IconTo Next Page
To Previous Page IconTo Previous Page
To Previous Page IconTo Previous Page
Loading...
32
UPD100FMP

Related product manuals