EasyManua.ls Logo

ILVE V09CSV/SS - Page 28

ILVE V09CSV/SS
32 pages
Print Icon
To Next Page IconTo Next Page
To Next Page IconTo Next Page
To Previous Page IconTo Previous Page
To Previous Page IconTo Previous Page
Loading...
25
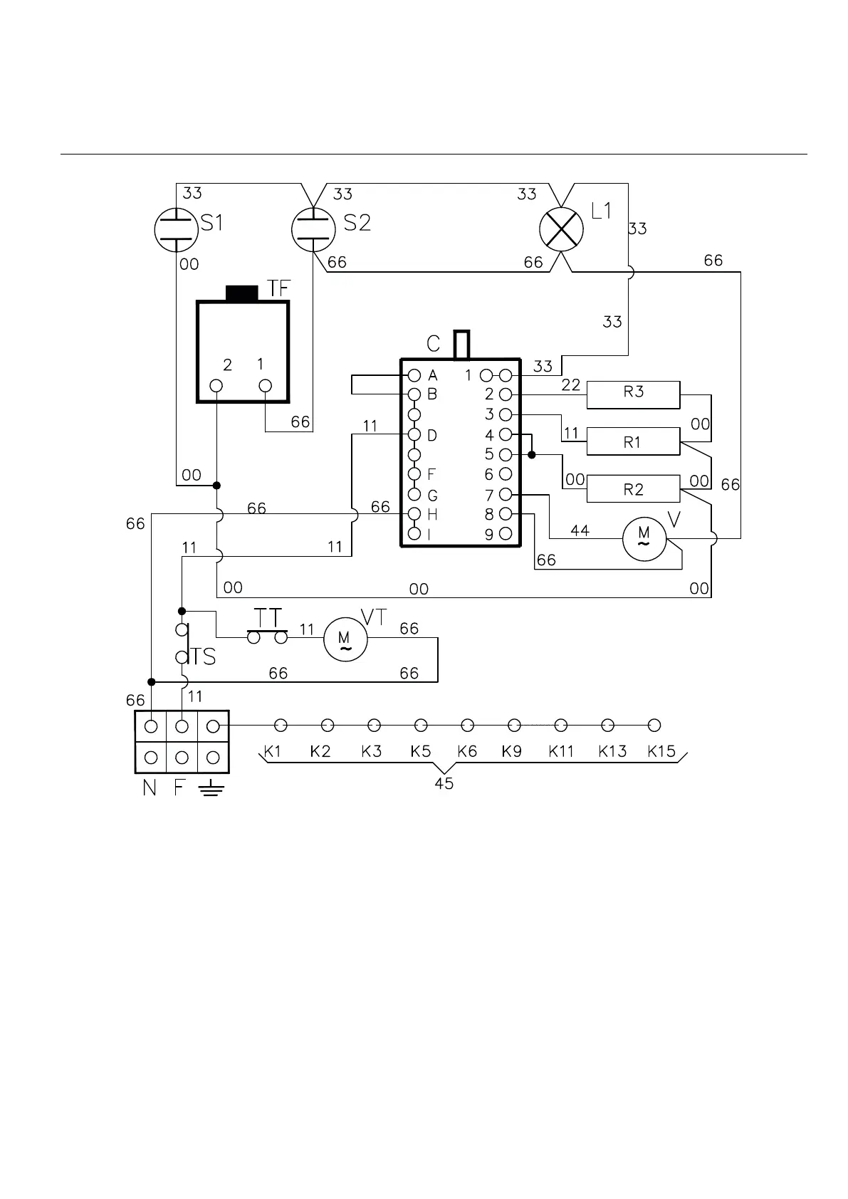
QUALIFIED INSTALLER
WIRING
DIAGRAMS

Related product manuals