EasyManua.ls Logo

iPower SUA4300i - Circuit Diagram

iPower SUA4300i
35 pages
Print Icon
To Next Page IconTo Next Page
To Next Page IconTo Next Page
To Previous Page IconTo Previous Page
To Previous Page IconTo Previous Page
Loading...
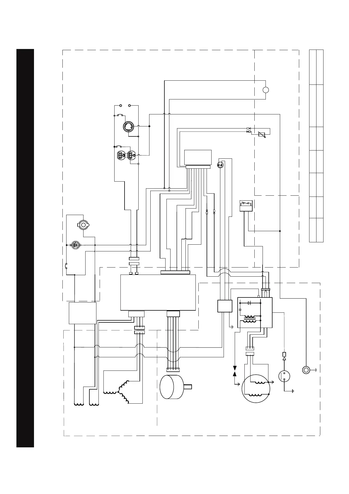
Circuit Diagram
CIRCUIT DIAGRAM
Model: SUA4300i
Grounding system(AC): Neutral Floating
Grounding system(DC): System Floating
B:BLACK
Br:BROWN
G:GREEN
Gy:GRAY
L:BLUE
O:ORANGE
R:RED
W:WHITE
Y:YELLOW
P:PINK
B/W:BLACK/WHITE
Y/G:YELLOW/GREEN
R/W:RED/WHITE
Page 28
W
W
B
B
B
L
P
Y
R
Br
R/W
B
B
Y
G/Y
L
O
B/W
B
W
B
Br
R/W
L
O
R
B
B/W
Sub coil
DC coil
Main coil
Stepping
motor
Trigger
Low oil shutdown module (sensor)
Engine
switch
Ignition coil
Control
module
L5-30R
ENGINE
CONTROL PANEL
O
B
W
Br
R
B
L/W
W
Data
center
L
O
B
W
Parallel
outlets
5-20R
L
L
12V
R
B
DC
voltage
regulator
rectifier
Gy
-
+
LL
G/W
G
Fuel
level
sensor
Y
Y
B/W
LED light
G/W
G
Y
R
20A
30A
W
G
9A
USB
DC 12V
CO sensor module
CO indicator
red or yellow
LED

Related product manuals