EasyManua.ls Logo

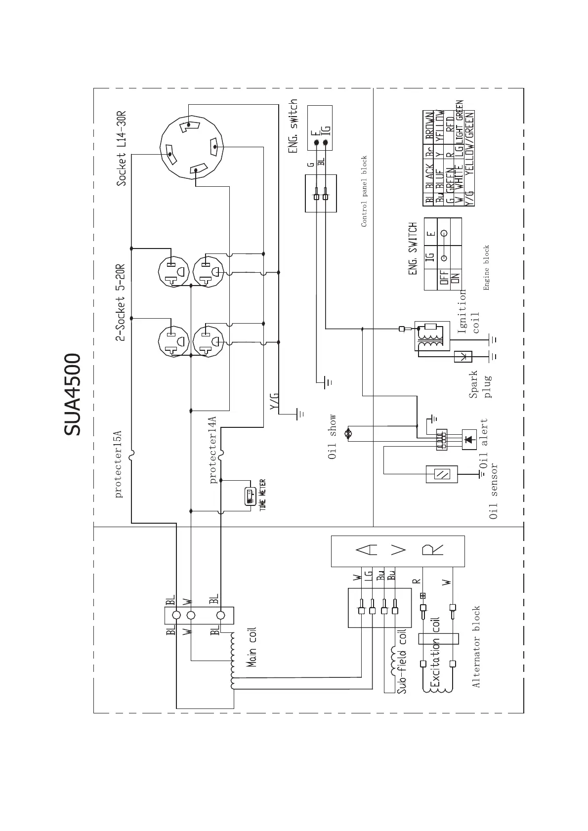
iPower SUA7000 - SUA4500 Electrical Diagram and Components; SUA4500 Electrical Diagram; SUA4500 Diagram Components

iPower SUA7000
30 pages
Print Icon
To Next Page IconTo Next Page
To Next Page IconTo Next Page
To Previous Page IconTo Previous Page
To Previous Page IconTo Previous Page
Loading...
17

Related product manuals