EasyManua.ls Logo

Jacuzzi SWIMSPA Power Pro J19 - 17 Circuit Board Wiring Diagrams

Jacuzzi SWIMSPA Power Pro J19
57 pages
Print Icon
To Next Page IconTo Next Page
To Next Page IconTo Next Page
To Previous Page IconTo Previous Page
To Previous Page IconTo Previous Page
Loading...
56
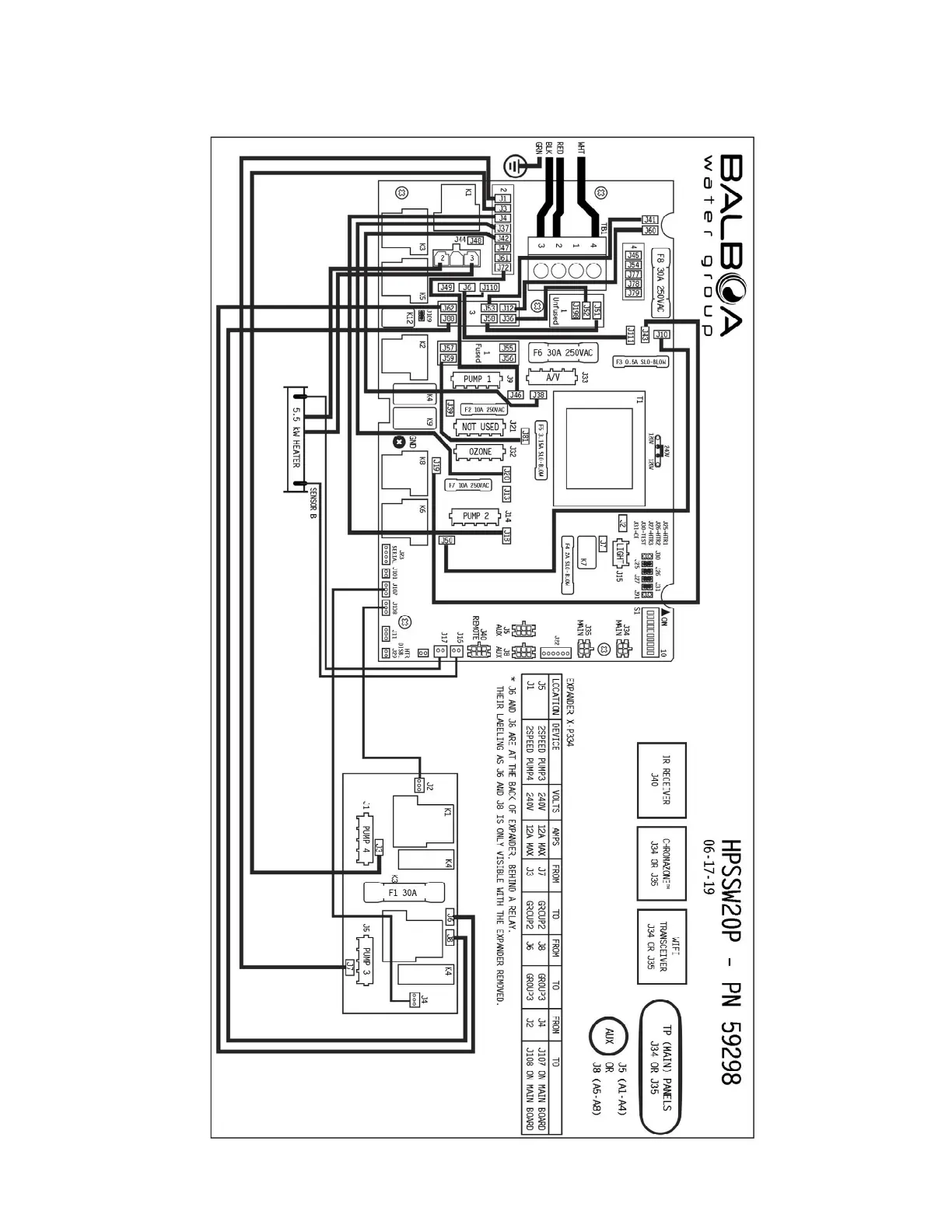
17.0 Circuit Board Wiring Diagrams (240VAC - North America)

Related product manuals