EasyManua.ls Logo

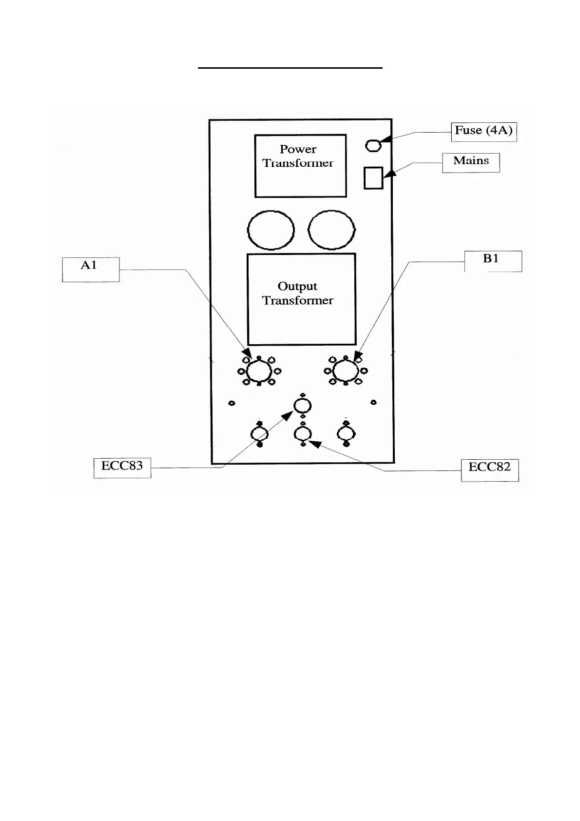
Jadis JA30 - Tube Placement Diagram

Default Icon
15 pages
Print Icon
To Next Page IconTo Next Page
To Next Page IconTo Next Page
To Previous Page IconTo Previous Page
To Previous Page IconTo Previous Page
Loading...
Tubes position

Related product manuals