EasyManua.ls Logo

JASON Hydrotherapy MicroSilk - Page 23

Default Icon
25 pages
Print Icon
To Next Page IconTo Next Page
To Next Page IconTo Next Page
To Previous Page IconTo Previous Page
To Previous Page IconTo Previous Page
Loading...
Jason International, Inc. • 501.771.4477 Page 23 of 25 Customer Service : 800.255.5766
Copyright © 2018 Jason International, Inc.
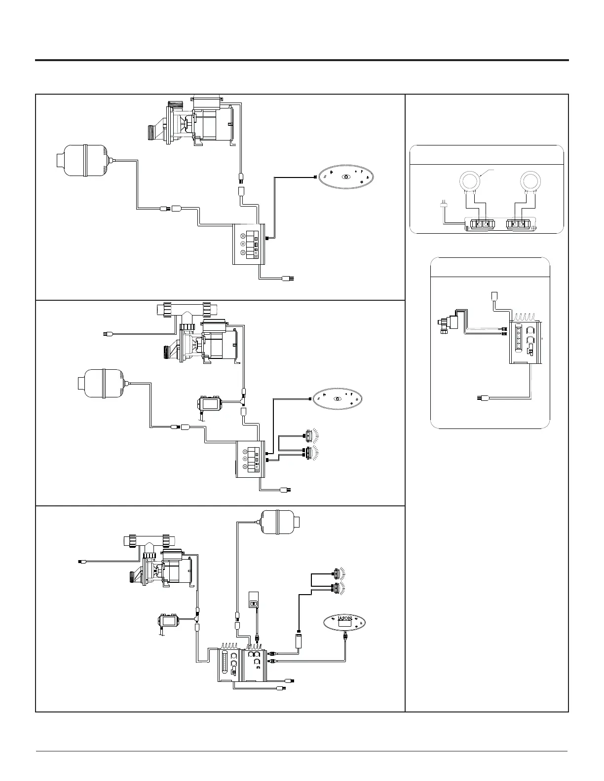
INSTALLATION INSTRUCTIONS (cont.)
IMC-296
NcmiPinc
MloiDrooidvlro
VrFieldcvie
120a/60I%20B
HGDLSsrvidvieTiswldi
#1
#2
Light
ASW
Display
ICL
Light
Water
Detect
Power
LED
Config
Switch
Mrce#2
Mrce#1
GincmiPinc
MloiDrooidvlrot
Keypad
[IDU-264]
KeypadCable
[CBL-372]
WPPump
NcmiPinc
MloiDrooidvlro
NcmiPinc
MloiDrooidvlro
Cmrzis
JSON
IMC-296
NcmiPinc
MloiDrooidvlro
VrEieldcvie
120[/60I+20B
HGDLSsrvidvieTiswldi
Light
ASW
Display
ICL
Light
Water
Detect
Power
LED
Config
Switch
Mrce#2
Mrce#1
MFEt
]LDM-2A9a
GincmiPinc
MloiDrooidvlrot
Ozone
NcmiPinc
MloiDrooidvlro
LEDCable
[CBL-366]
LEDCable
[CBL-366]
KeypadCable
[CBL-372]
WPPump
NcmiPinc
MloiDrooidvlro
VrEieldcvie
120[/60I+20B
HGDLSsrvidvieTiswldi
Heater
#1
#2
NcmiPinc
MloiDrooidvlro
Cmrzis
Keypad
[IDU-264]
JSON
/DͲϮϭϯ
/^ͲϮϯϳ
>t>
dĞŵƉ
^ĞŶƐŽƌ
΀/dtͲϮϬϵ΁
DĂůĞEĞŵĂ
>ŝŶĞŽŶŶĞĐƚŝŽŶ
ϭϮϬsϲϬ,njϮϬ
dŽĞĚŝĐĂƚĞĚ
'&/WƌŽƚĞĐƚĞĚ^ĞƌǀŝĐĞ
&ĞŵĂůĞEĞŵĂ
>ŽĂĚŽŶŶĞĐƚŝŽŶ
<ĞLJƉĂĚ
΀/hͲϮϲϰͲϬϭͲϬϭ΁
>Ɛ
΀/>ͲϮϵϳ΁
>ĂďůĞ
΀>Ͳϯϲϲ΁
>ĂďůĞ
΀>Ͳϯϲϲ΁
>
ĂĚĂƉƚĞƌ
΀/>ͲϯϬϭ΁
ůŽǁĞƌ
KnjŽŶĞ
DĂůĞEĞŵĂ
>ŝŶĞŽŶŶĞĐƚŝŽŶ
tWWƵŵƉ
DĂůĞEĞŵĂ
>ŝŶĞŽŶŶĞĐƚŝŽŶ
dŽĞĚŝĐĂƚĞĚ
ϭϮϬsϲϬ,njϮϬ
'&/WƌŽƚĞĐƚĞĚ^ĞƌǀŝĐĞ
,ĞĂƚĞƌ
<ĞLJƉĂĚĂďůĞ
΀>Ͳϭϲϴ΁
Standard Edition
Premier Edition
Signature Edition
+Bluetooth Sound Immersion included
AIRMASSEUR®-WHIRLPOOL [AW] SYSTEM
Notes:
A single dedicated 120v/60hz 20A GFCI
protected service is required for all
bath equipment.
Additional options may require mul-
tiple outlets be installed on the single
service.
TRANSDUCER
BLACK
RED
+
-
BLACK
-
+
RED
BLUETOOTH
AMPLIFIER
OptionalBluetoothSoundImmersion
Transducersinstalledonbath.Bluetoothampsupplied
andfieldinstalled.
120V/60Hz15A
ToDedicated
GFCIProtectedService
MaleNema
XFMRPlug
Additional Options Available:
Bluetooth Sound Immersion:
(Included on Signature Edition)
ISD-237
JNPSolenoids
OptionalPulsatingNeckJets:
addISD-237&Solenoids:
NotUsed
MaleNema
LineConnection
SolenoidCables
[CBL-239]
120V/60Hz15A
ToDedicated
GFCIProtectedService
Pulsating Jetted Neck Pillow:

Related product manuals