EasyManua.ls Logo

jbc MD 3050 - LD;ID;TD 31 xx Wiring Diagrams

jbc MD 3050
39 pages
Print Icon
To Next Page IconTo Next Page
To Next Page IconTo Next Page
To Previous Page IconTo Previous Page
To Previous Page IconTo Previous Page
Loading...
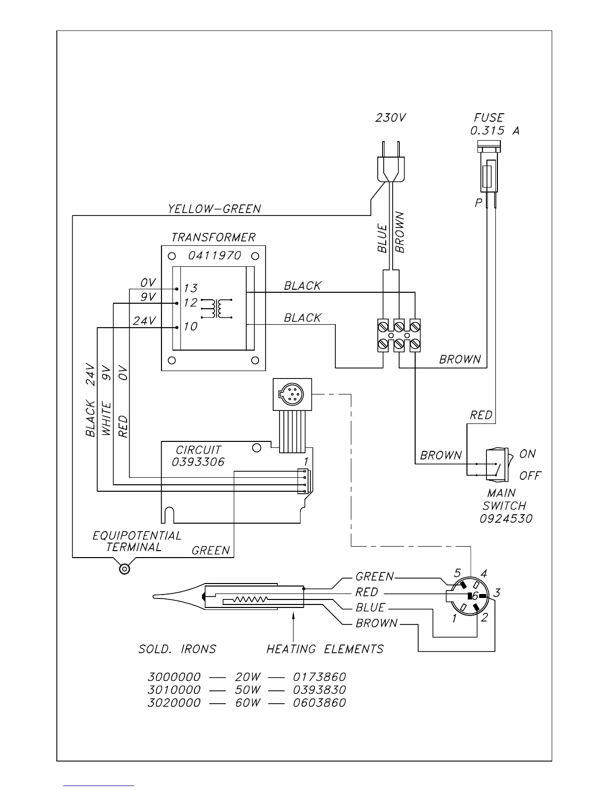
ELECTRIC WIRING DIAGRAM
LD 3100 - ID 3110 - TD 3120

Related product manuals