EasyManua.ls Logo

jbc MD 3050 - SD 3140 Wiring Diagram

jbc MD 3050
39 pages
Print Icon
To Next Page IconTo Next Page
To Next Page IconTo Next Page
To Previous Page IconTo Previous Page
To Previous Page IconTo Previous Page
Loading...
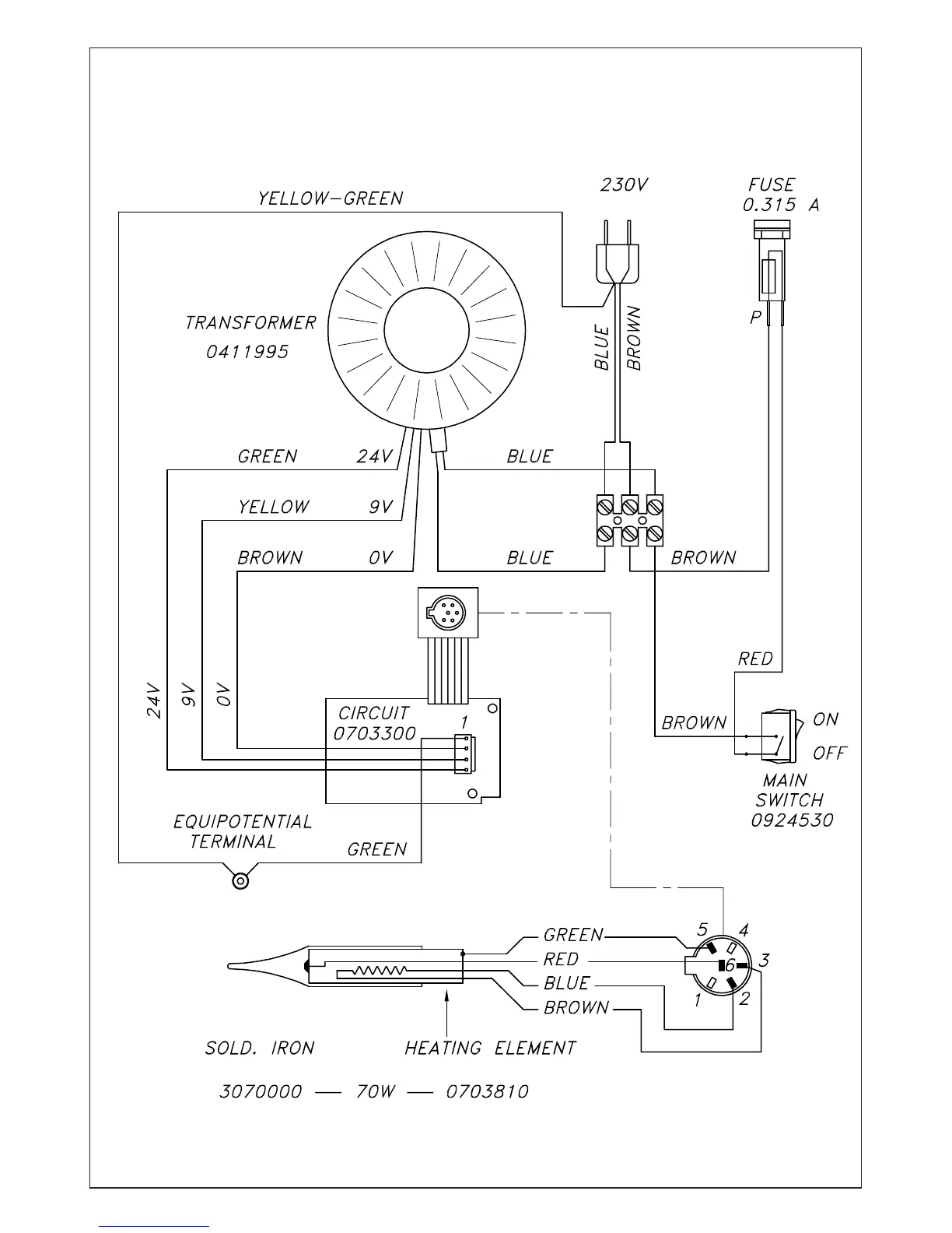
ELECTRIC WIRING DIAGRAM
SD 3140

Related product manuals