EasyManua.ls Logo

Jedia L6.0X - Block Diagram Explanation

Default Icon
15 pages
Print Icon
To Next Page IconTo Next Page
To Next Page IconTo Next Page
To Previous Page IconTo Previous Page
To Previous Page IconTo Previous Page
Loading...
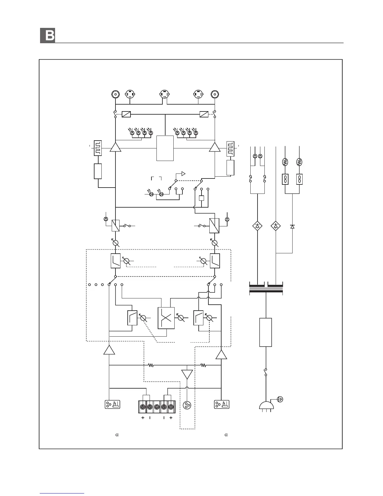
LOCK DIAGRAM (블럭도)
CH A
CH A INPUT
+4dBU 1.23V
30K BALANCED
MONO
OUTPUT
SUB WOOFER
50~160Hz
-12dB Oct
BUILT IN X MODEL
CLIP LIMITER
CLIP/LIM
CLIP/LIM
CH A
PWR
PWR
CH B
PROTECT
PRE AMP
FAN
CLIP LIMITER
X-OVER
LOW
HIGH
50Hz~2.5kHz
-24dB Oct
CH B
G
BRIDGED MONO
CH A
OUTPUT
CH B
OUTPUT
-1
CH A
CH B
SIGNAL
SOURCE
P.A
P.A
E.B
E.B
CONTROL
B+/
STEREO
0
-10dB
-20dB
SIG
0
-10dB
-20dB
SIG
PARALLEL
BRIDGED
FULL RANGE
X-OVER(BI-AMP)
SUB WOOFER
PROTECTION
CONTROL
CH B INPUT
+4dBU 1.23V
30K BALANCED
AC POWER
120V/220V
230V/240V
50~60Hz
(option)
B+/
POWER
SWITCH
POWER
TRANSFORMER
SOFT START
LOW CUT
10~200Hz
-12dB Oct
12

Related product manuals