EasyManua.ls Logo

Junkers TA 211 E - Page 64

Junkers TA 211 E
Print Icon
To Next Page IconTo Next Page
To Next Page IconTo Next Page
To Previous Page IconTo Previous Page
To Previous Page IconTo Previous Page
Loading...
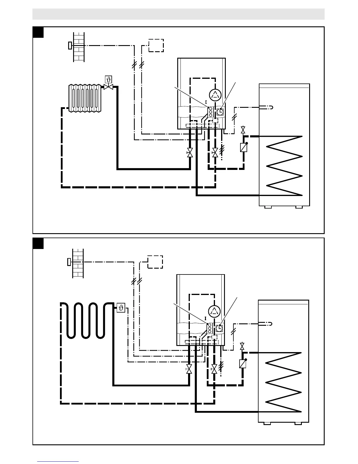
TA 211 E
4100-12.2/G
E
WS
SF
RK
AF
FB
TA 211 E
EU 2D / DT 2
(EU 3T / DT 1)
230V
50Hz
P
6
SF
WS
P
4100-13.2/G
E
RK
AF
FB
TA 211 E
EU 2D / DT 2
(EU 3T / DT 1)
230V
50Hz
B2
7

Table of Contents