EasyManua.ls Logo

Junkers TA 211 E - Page 65

Junkers TA 211 E
Print Icon
To Next Page IconTo Next Page
To Next Page IconTo Next Page
To Previous Page IconTo Previous Page
To Previous Page IconTo Previous Page
Loading...
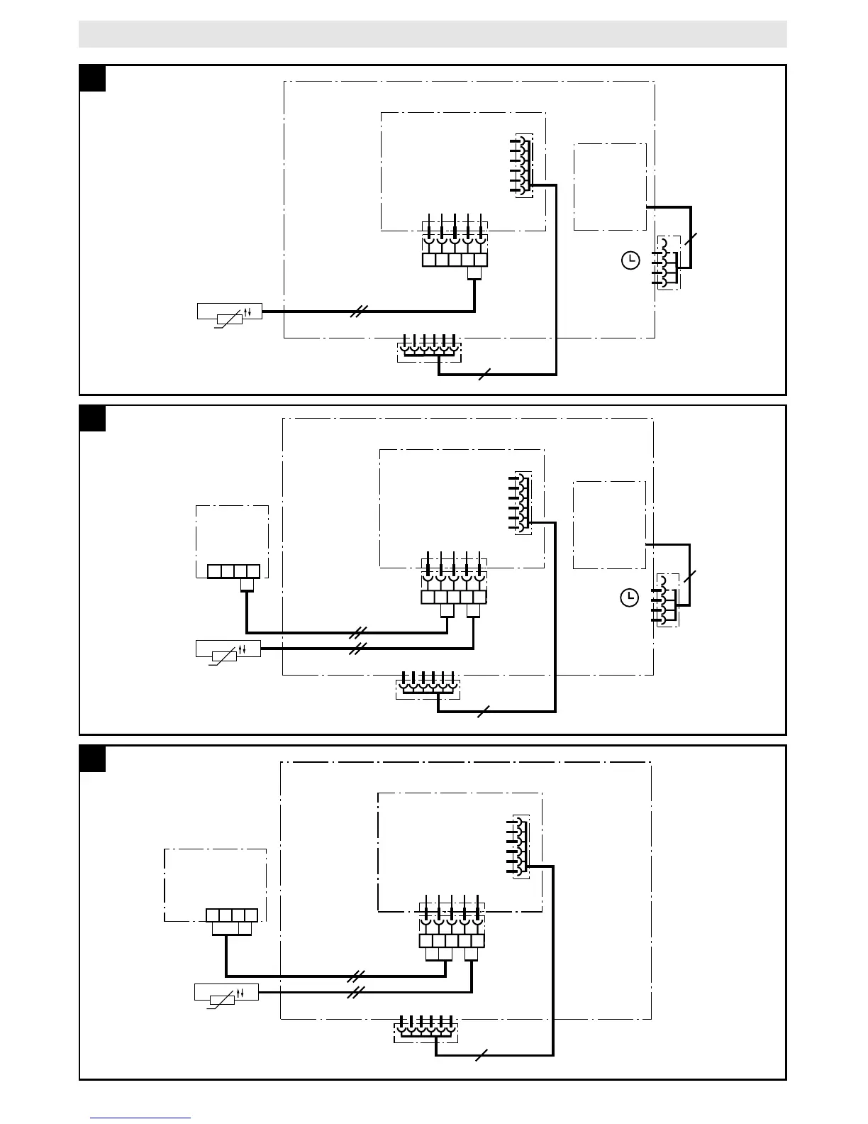
TA 211 E
134AF
134AF
1234
TFQ 2 T/W
TFP 3
AF
ST2
ST1
ST9 TA-Modul
6
314
314
4100-11.2/G
TA 211 E
Bosch Heatronic
8
134AF
134AF
AF
ST2
ST1
ST 5
ST9 TA-Modul
EU 2D /
DT 2 /
EU 3T /
DT 1
6
4100-09.2/G
4(3)
Bosch Heatronic
TA 211 E
9
134AF
134AF
1234
TW 2
AF
ST2
ST1
ST 5
ST9 TA-Modul
6
34
4(3)
34
4100-10.2/G
Bosch Heatronic
TA 211 E
EU 2D /
DT 2 /
EU 3T /
DT 1
10

Table of Contents