EasyManua.ls Logo

JVC L-E22 - Page 16

JVC L-E22
20 pages
Print Icon
To Next Page IconTo Next Page
To Next Page IconTo Next Page
To Previous Page IconTo Previous Page
To Previous Page IconTo Previous Page
Loading...
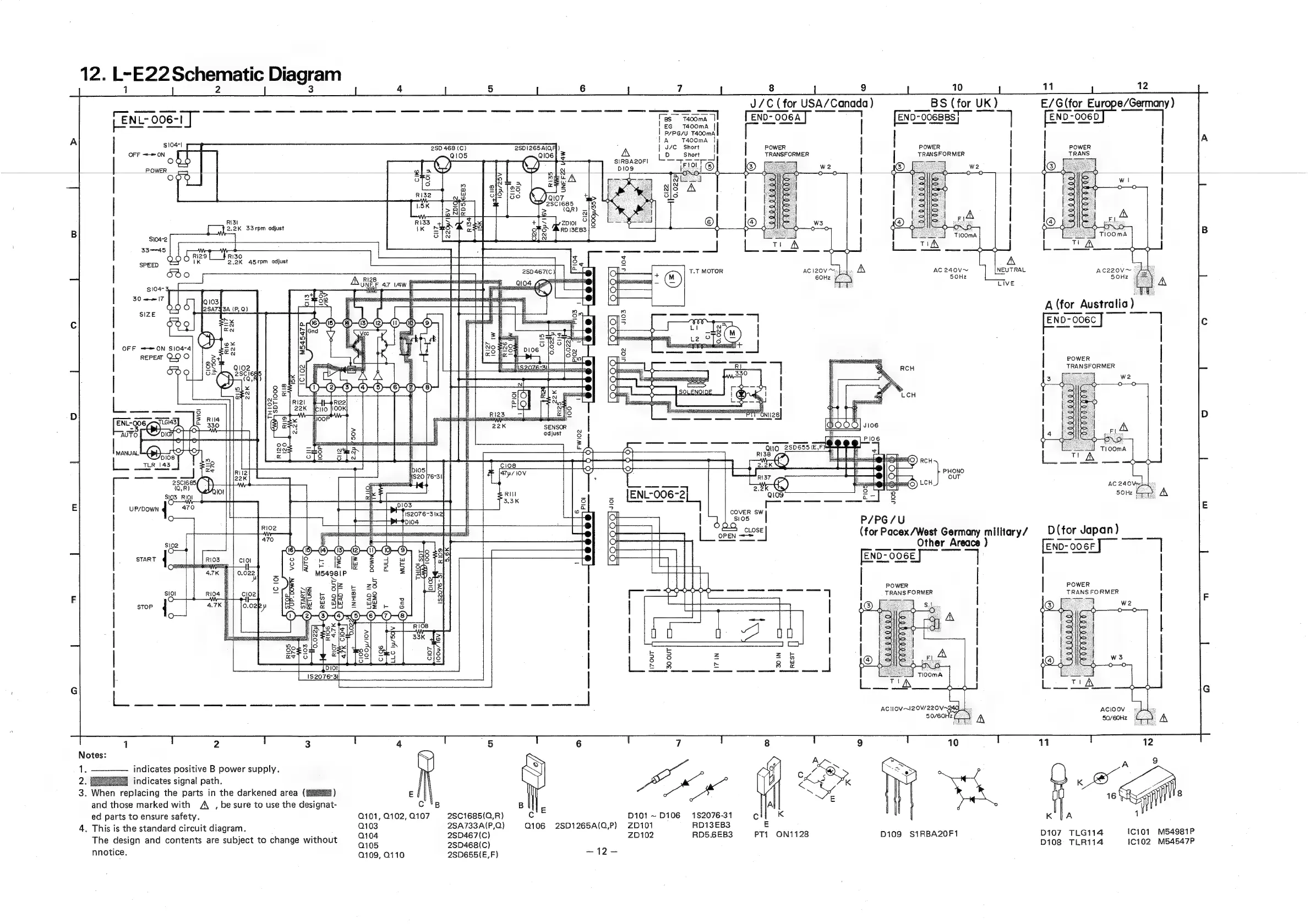
12.
L-E22
Schematic
Diagram
11
12
E/G
(for
pucpe/Gemery)
J/C
(for
USA/Canada
)
fo
eee
SS
a
ee
ee
eg
eee
ae
mS
tn
ee
Ceara
eee
on
pan
ne
ven
aa
Pa
- -
-
7
END-OO6A
END-OO6BB:
END-OO6D
LENL-
006-1
f=
mom)
©
Tengrooeay’
|
Eneronbees)
[END
Oe
|
P/pc/u
Tacoma
;
|
10471
I
°
T
|
POWER
OFF
==
ON
5
OOO
tA
PHVUUMA
1
|
J/C
Short
|
|
POWER
|
Short
|
TRANSFORMER
Torry
oe
2SD
468
(C)
POWER
SIRBA2OFI
POWER
foxexe)
RI3I
[ow
2.2K
33rpm
adjust
3345
ddd
rizet_}
Riso
|
IK
2.2K
45rpm
adjust
UI
AC220V™
5OHZ
AC
240V~
SOHz
A
(for
Australia
[exo=soee]—
|
|
POWER
|
TRANSFORMER
we
om
eeee
©
2SD655(E,FY
Ei:
fo)
Qu
oe
RI38
Fe
Ipi05
fis20
[76-31
(OR)
a
ee
af
;
as
,
a
S103
RjOI
be
——
tl
of
.
[ENL-0O
-2]
108
ree
eS
5OHz
=.
A
;
te
s
gs
feo
31
}—t
*
4
COVER
a
i
E
ETF,
amc
1
J
seas
ny,
aol
wat
=
sea
(for
Pacex/West
Sea
million
y?
D(for
Japan)
Other
Areace
END-00
6F
=
[END-006E]
“|
a
nosey
soso
ety
toaee
|
POWER
|
|
POWER
F
7
|
TRANSFORMER
TRANS
FORMER
F
0,022
lOOp/IOV
C10!
2
indicates
positive
B
power
supply.
1
indicates
signal
path.
3.
When
replacing
the
parts
in
the
darkened
area
(#4)
E
and
those
marked
with
A
,
be
sure
to
use
the
designat-
C
'B
ed
parts
to
ensure
safety.
Q101,
Q102,
Q107
2S8C1685(0,R)
D101
~D106
182076-31
K
4.
This
is
the
standard
circuit
diagram.
Q103
28A733A(P,Q)
Q106
2SD1265A(Q,P)
ZD101
RD13EB3
5
Nie
quae
.
:
.
Q104
2SD467(C)
ZD102
RD5.6EB3
PT1
ON1128
D109
S1RBA20F1
107
TLG114
The
design
and
contents
are
subject
to
change
without
0105
2sD468(C)
D108
TLRi14
10102
_M54547P
nnotice.
109,
0110
2SD655(E,F)
ate
=

Related product manuals