EasyManua.ls Logo

JVC MX-J270V

JVC MX-J270V
61 pages
To Next Page IconTo Next Page
To Next Page IconTo Next Page
To Previous Page IconTo Previous Page
To Previous Page IconTo Previous Page
Loading...
ABC
1
2
3
4
5
MX-J270V
2-1
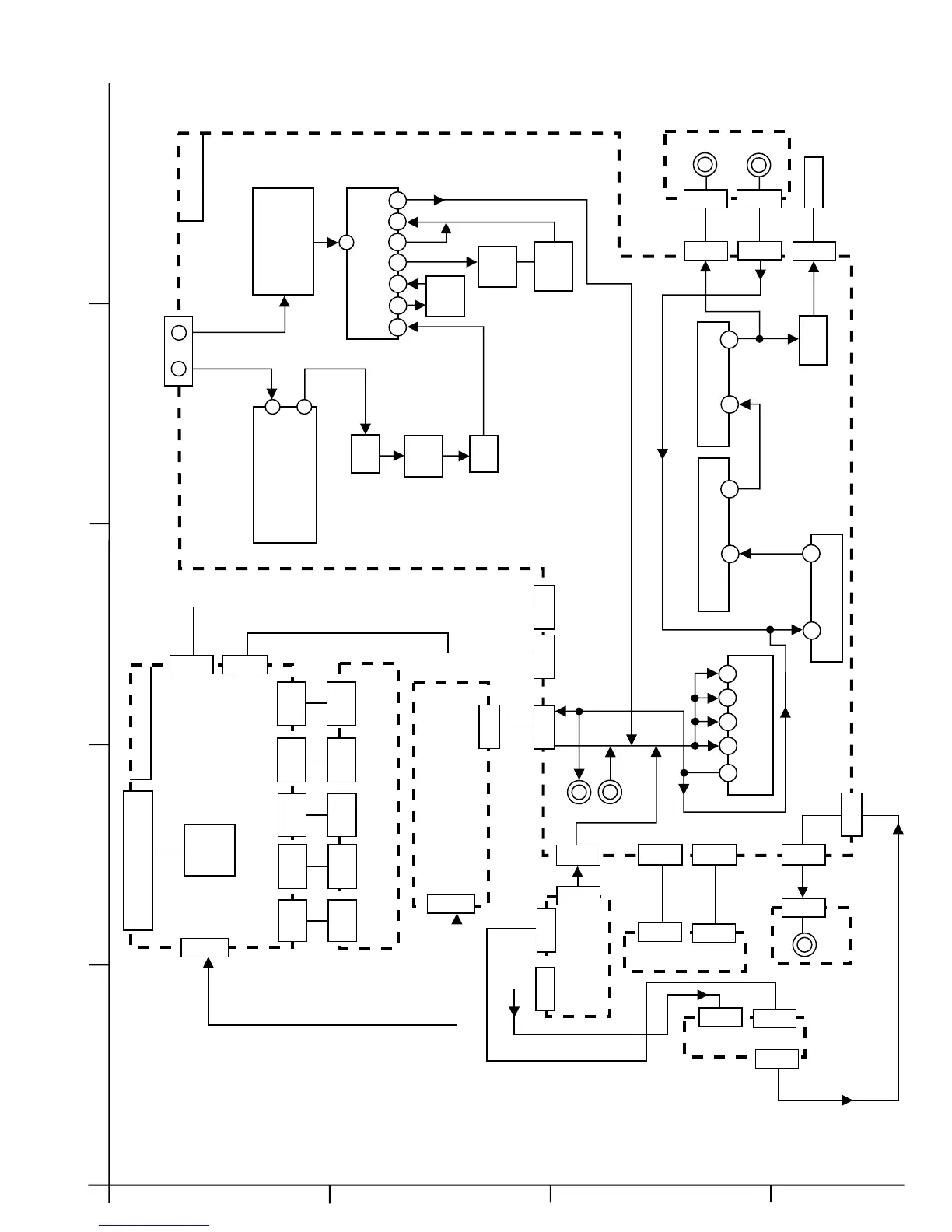
Block diagram
FL DISPLAY
IC701
FW702
FW703
FW704
FW701
FW705
CONTROL BOARD
CN700
CN701
CN702
FW702
FW703
FW704
FW701
FW705
SW. BOARDS
CN306
CASSETTE BOARD
CN305
FW851
FW852
HEAD
PHONE
MIC
MIC/HEADPHONE
BOARD
MAIN BOARD
ANTENNA TERMINAL
FM
AM
JA1
TO SPK
CN306
CN307
AM
COIL BLOCK
TU1 FM
TUNER PACK
RF IN
IF OUT
CF1
Q1
FM IF
CF2
IC1 FM AM IF/DET/MPX
1
24
23 21
19
18
17
13
CN305
CN301
JA303
T2
AM IF
AF
AMP
114KHz
TRAP
CN302
CN309
CD SERVO BOARD
CN651
DSP BOARD
CN602
CN601
CN312
VIDEO BOARD
VIDEO
O/P
CN304 CN303 CN311
IC302
3 1
2
4
5
SOURCE SELECT
INPUT
31
24
IC306 VOL.AMP&EQ
3
1
IC307 BASS BOOST AMP
3
14
IC101 POWER AMP
RY901
LINE OUT
AUX IN
L2
CN152
CN151
CN102
CN101
VIDEO CD BOARD
CN103
CN310

Other manuals for JVC MX-J270V

Related product manuals