EasyManua.ls Logo

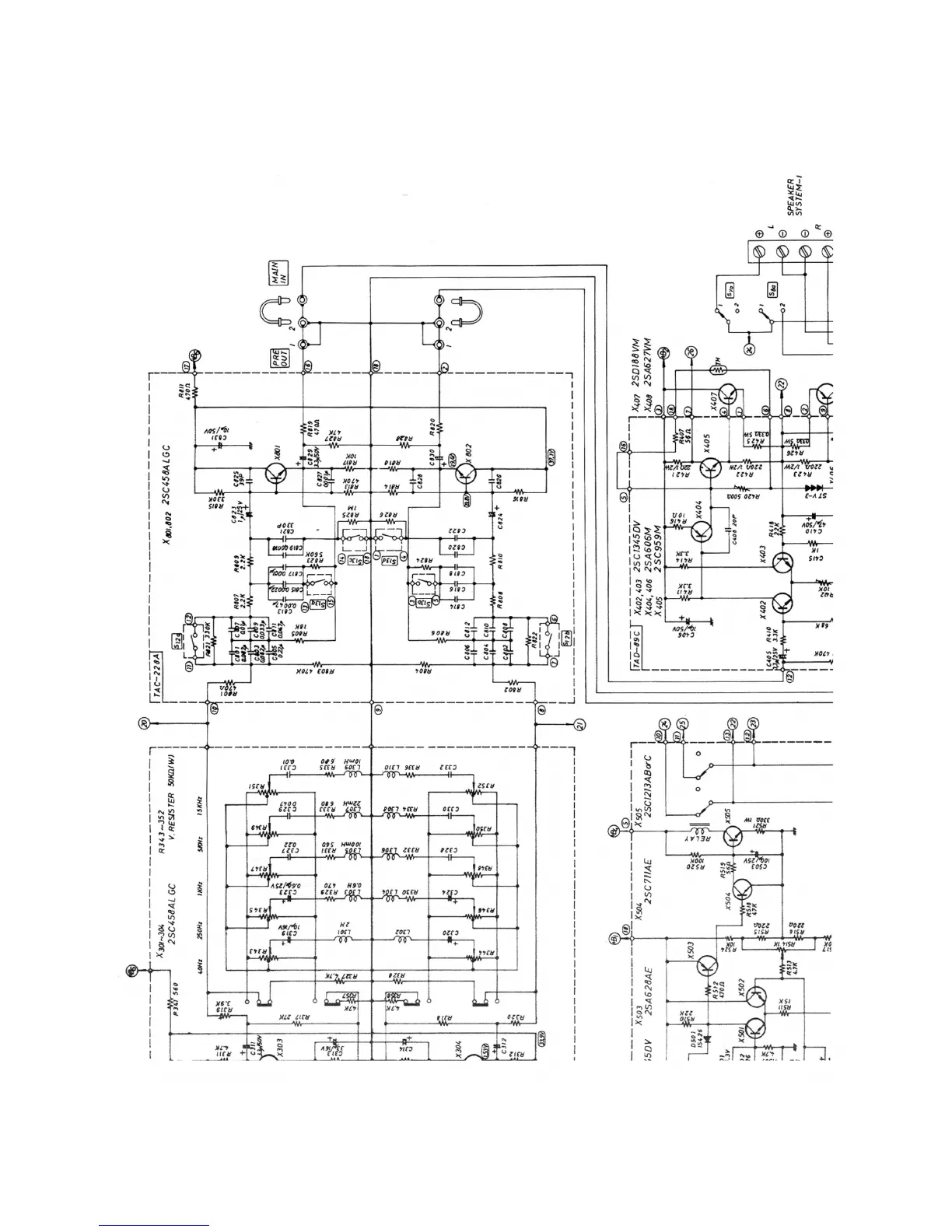
JVC VN-700 - Component Schematics; TAC-228 A and TAD-89 C Circuit Diagrams; Transistor and Relay Schematics

JVC VN-700
28 pages
Print Icon
To Next Page IconTo Next Page
To Next Page IconTo Next Page
To Previous Page IconTo Previous Page
To Previous Page IconTo Previous Page
Loading...