EasyManua.ls Logo

Kistler-Morse ORB - Page 12

Default Icon
24 pages
Print Icon
To Next Page IconTo Next Page
To Next Page IconTo Next Page
To Previous Page IconTo Previous Page
To Previous Page IconTo Previous Page
Loading...
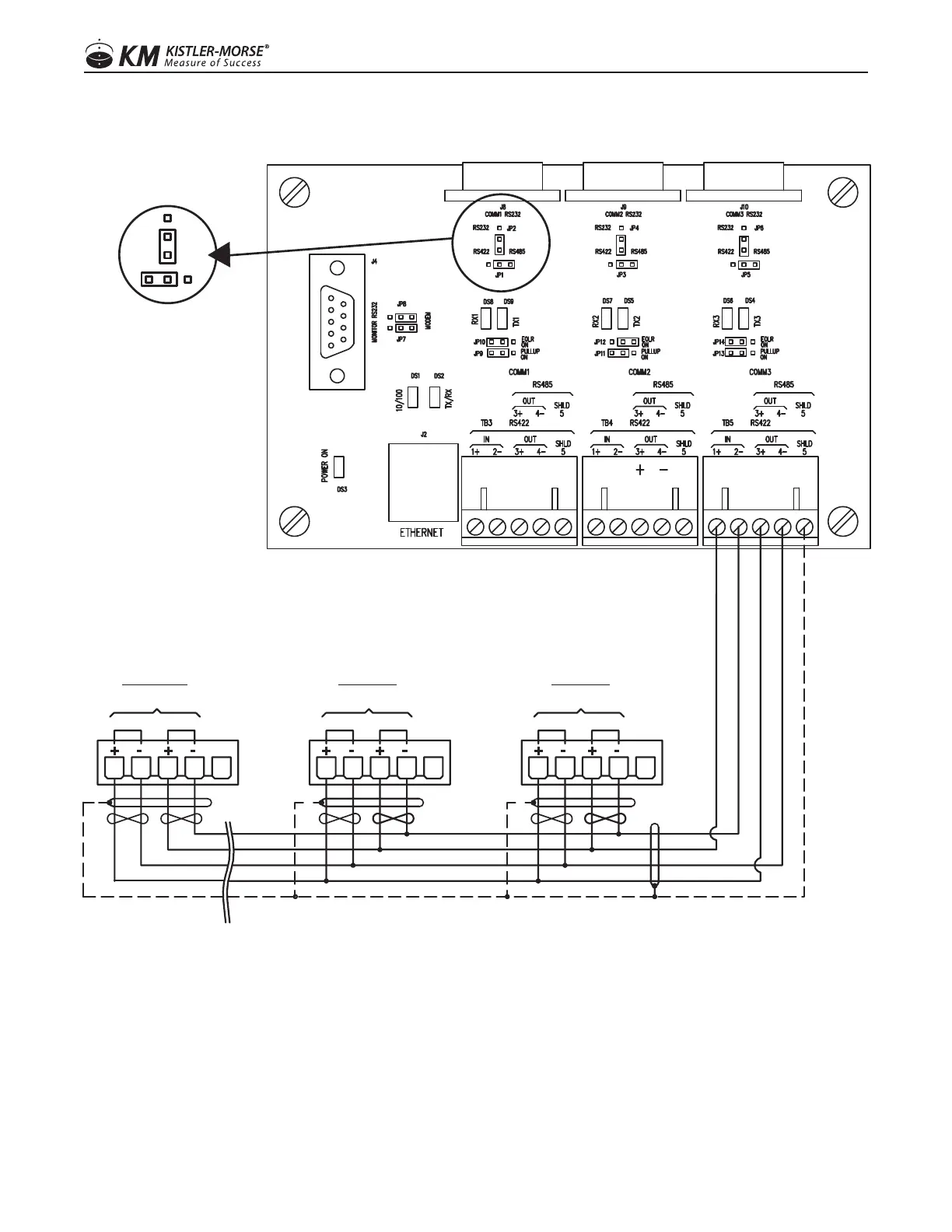
FIGURE 2: Wiring For RS-422 Serial Connections
ORB Board Layout
KM/RS-422 Jumper
Configuration
Port 1 Port 2 Port 3
Service Port
RS-422 Serial Connections
IN
+
SHLD
OUT
-
+ -
TB4
SERIAL
DATA
+ -
IN
+
-
OUT
TB4
SERIAL
DATA
SHLD
DEVICE #20
(SLAVE)
D
EVICE #2
(SLAVE)
DATA
SERIAL
OUT
+
IN
-
+
TB4
SHLD
-
DEVICE #1
(SLAVE)
88
97-1167-01 Rev. J
www.kistlermorse.com