EasyManua.ls Logo

KitchenAid KSSC36FKB00 - Wiring Diagrams & Strip Circuits; Wiring Diagram-Bottom Mount

KitchenAid KSSC36FKB00
76 pages
Print Icon
To Next Page IconTo Next Page
To Next Page IconTo Next Page
To Previous Page IconTo Previous Page
To Previous Page IconTo Previous Page
Loading...
7-1
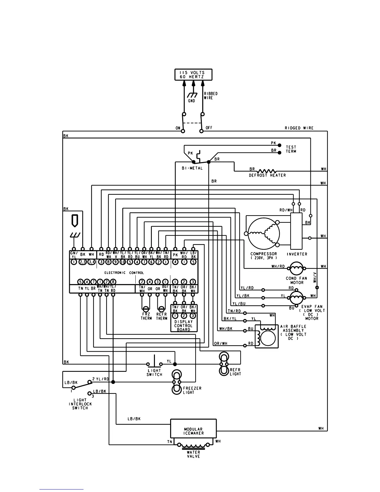
WIRING DIAGRAMS & STRIP CIRCUITS
WIRING DIAGRAM—BOTTOM MOUNT
P5 P7 P6
P2
P3P4

Other manuals for KitchenAid KSSC36FKB00

Related product manuals