EasyManua.ls Logo

KitchenAid W10267109C - Wiring Diagram

KitchenAid W10267109C
36 pages
Print Icon
To Next Page IconTo Next Page
To Next Page IconTo Next Page
To Previous Page IconTo Previous Page
To Previous Page IconTo Previous Page
Loading...
16
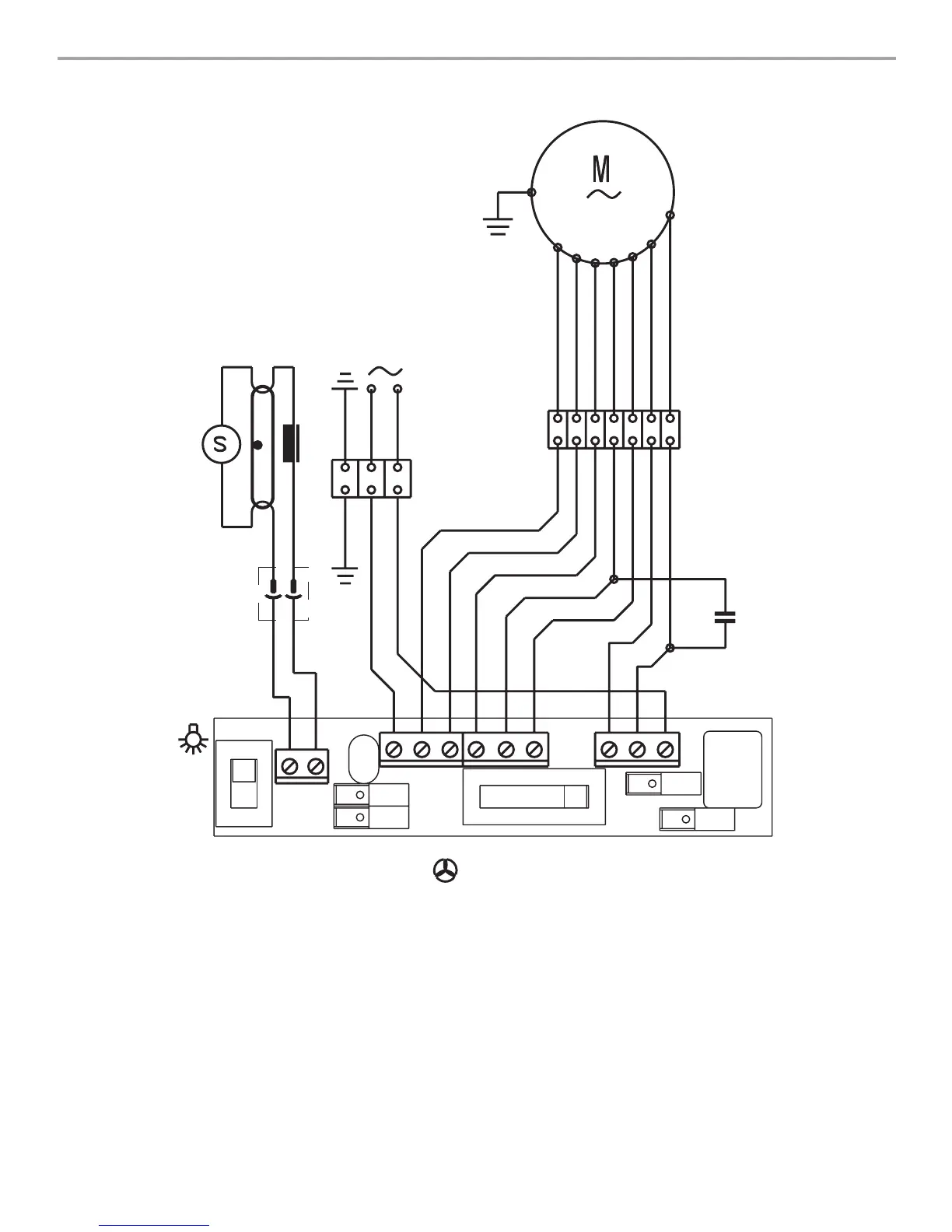
WIRING DIAGRAM
W
BK
W
BK
OR
BU
V
BR
GY
R
V
R
V
V
G-Y
G-Y
R
V
N
L
W
BK
OR
BU
V
BR
GY
W
BK
OR
BU
V
BR
GY
BU
GY
G-Y
8 BS/50K-A120
11,uF
BR
0
1
0 1 2 3

Related product manuals