EasyManua.ls Logo

KitchenAid W10267109C - Schémas de Câblage

KitchenAid W10267109C
36 pages
Print Icon
To Next Page IconTo Next Page
To Next Page IconTo Next Page
To Previous Page IconTo Previous Page
To Previous Page IconTo Previous Page
Loading...
33
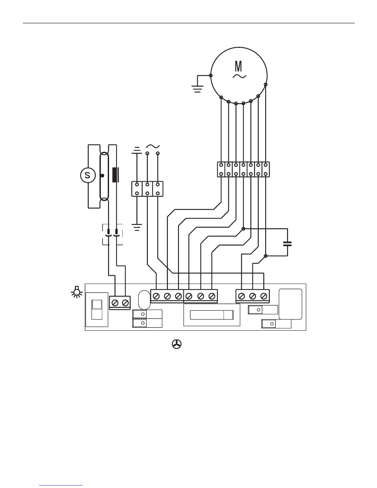
SCHÉMAS DE CÂBLAGE
BL
N
BL
N
OR
BU
VI
MAR
GRIS
R
VI
R
VI
VI
VE-JA
VE-JA
R
VI
NEU
L
BL
N
OR
BU
VI
MAR
GRIS
BL
N
OR
BU
VI
MAR
GRIS
BU
GRIS
VE-JA
8 BS/50K-A120
11,uF
MAR
0
1
0 1 2 3

Related product manuals