EasyManua.ls Logo

Kohler 20EKOZD

Kohler 20EKOZD
360 pages
To Next Page IconTo Next Page
To Next Page IconTo Next Page
To Previous Page IconTo Previous Page
To Previous Page IconTo Previous Page
Loading...
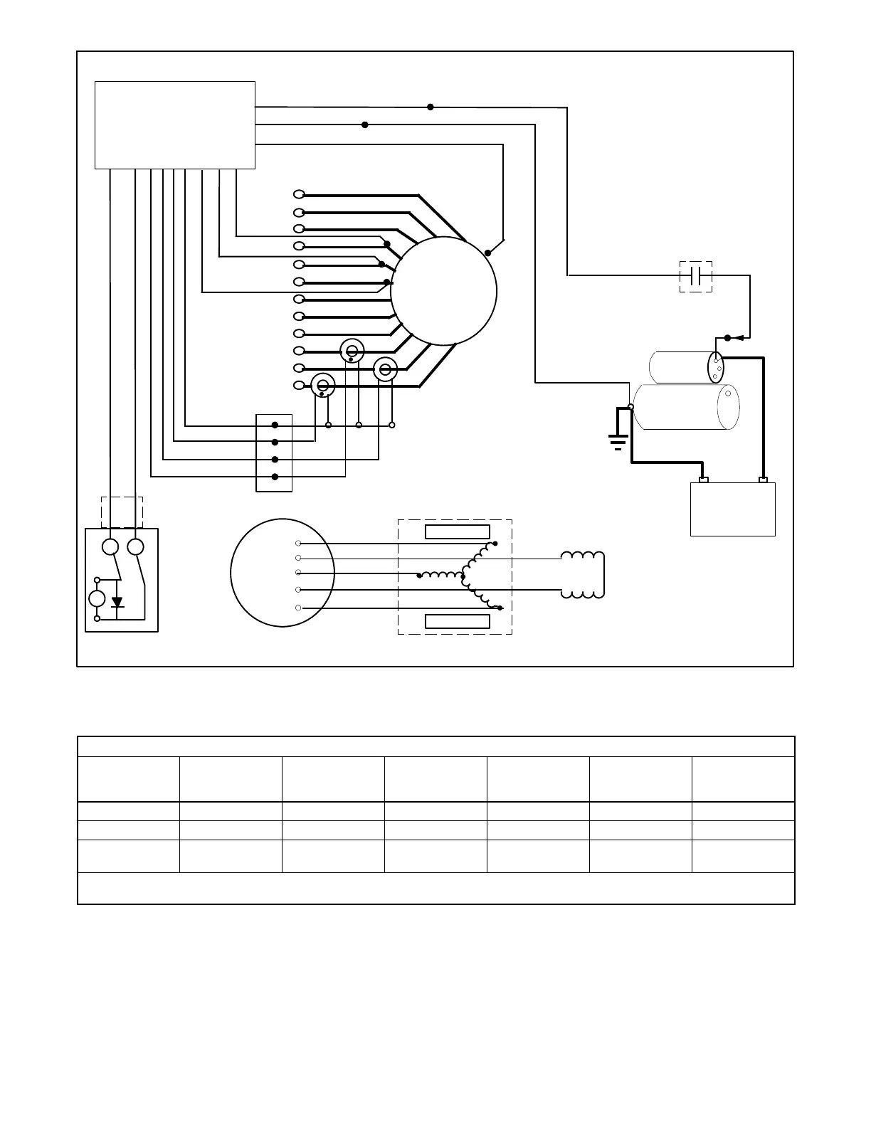
TP-6953 7/19188 Section 11 Alternator Component Testing and Adjustment
LED OPTIC
BOARD
FRX ACTIVATOR
BOARD
MAGNETS
MAGNETS
EXCITER ARMATURE
ROTOR ASSEMBLY
FIELD WINDING
12 LEAD STATOR
ASSEMBLY
BATTERY
-
+
STARTER
P
S
P
CONTROL RELAY
CONTACTS
7N
70
12
11
10
9
8
7
6
5
4
3
2
1
AC1
FP
FN
AC2
SOLENOID
TP-6783-3
GENERATOR SET
CONTROLLER WITH
INTEGRATED VOLTAGE
REGULATOR
V7 V8 V9
AC3
P6
CONNECTOR
5B 3B
D1
V0
Figure 11 -1 AC Voltage Control Components
Components and Circuits to Test Under Certain Alternator Output Conditions
Alternator
Output
Condition
Controller with
Voltage
Regulator [
LED Optic Board
FRX Activator
Board
Exciter
Armature
Rotor Assembly
Field Winding
Stator Assembly
Windings
No Output
D D D D D D
Overvoltage
D D *
Fluctuating
Voltage
D D D D D D
* Overvoltage will occur if an outside light source is present when the LED board is removed.
[ See the operation or service manual for operation, setup, and/or troubleshooting.
Figure 11 -2 Alternator Assembly Troubleshooting Guide

Other manuals for Kohler 20EKOZD

Related product manuals