EasyManua.ls Logo

Kohler 20EKOZD - Page 250

Kohler 20EKOZD
360 pages
Print Icon
To Next Page IconTo Next Page
To Next Page IconTo Next Page
To Previous Page IconTo Previous Page
To Previous Page IconTo Previous Page
Loading...
250 Section 13 Generator Management Information TP-6953 7/19
13.5.2 Stop Signal
Generator Management is supplemental to a paralleling
generator system. The paralleling functionality of the
system is not effected by or dependent on Generator
Management. While Generator Management must
coordinate with Load Add/Shed, Load Add/Shed is not
dependant on Generator Management to function.
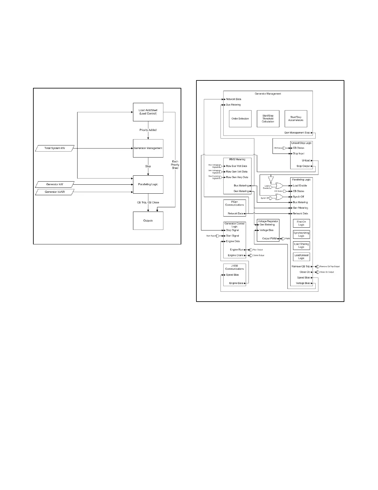
Figure 13 -13 Generator Management Interaction
In effect, the function of Generator Management is
limited to a single signal to the paralleling logic, telling
the generator that it is no longer needed. If Generator
Management is disabled, that signal is not sent, and the
generator will run as long as it has a start signal, fuel,
and no faults. Generator Management does not directly
control any system outputs (a programmable IO can be
set to track the internal Stopped by Generator
Management signal, allowing annunciation of this
condition).
Generator Management requires status from the Load
Add/Shed in order to coordinate with it.
Setting the Min Priority Added Parameter to 0 for
Generator Management effectively disables any
influence that the Load Add/Shed can have over
Generator Management (both functions are still
considering the same parameters, so they can still be
coordinated without a direct tie).
13.5.3 Stop Behavior
Because the paralleling system is not dependent on
Generator Management, the Paralleling Logic behavior
is also independent from Generator Management.
Generator Management only controls the internal
signals to the logic to override the normal inputs.
Figure 13 -14 Detailed Generator Management
Interaction
Figure 13-14 illustrates a more complete diagram of the
interactions within the paralleling controller. To stop a
generator, Generator Management provides a signal to
the Unload/Stop Logic, which sends either an unload
signal, or a stop signal, based on the generator
connection status to the paralleling bus.

Other manuals for Kohler 20EKOZD

Related product manuals