EasyManua.ls Logo

Kohler 6.5-27EFOZD - Page 52

Kohler 6.5-27EFOZD
60 pages
Print Icon
To Next Page IconTo Next Page
To Next Page IconTo Next Page
To Previous Page IconTo Previous Page
To Previous Page IconTo Previous Page
Loading...
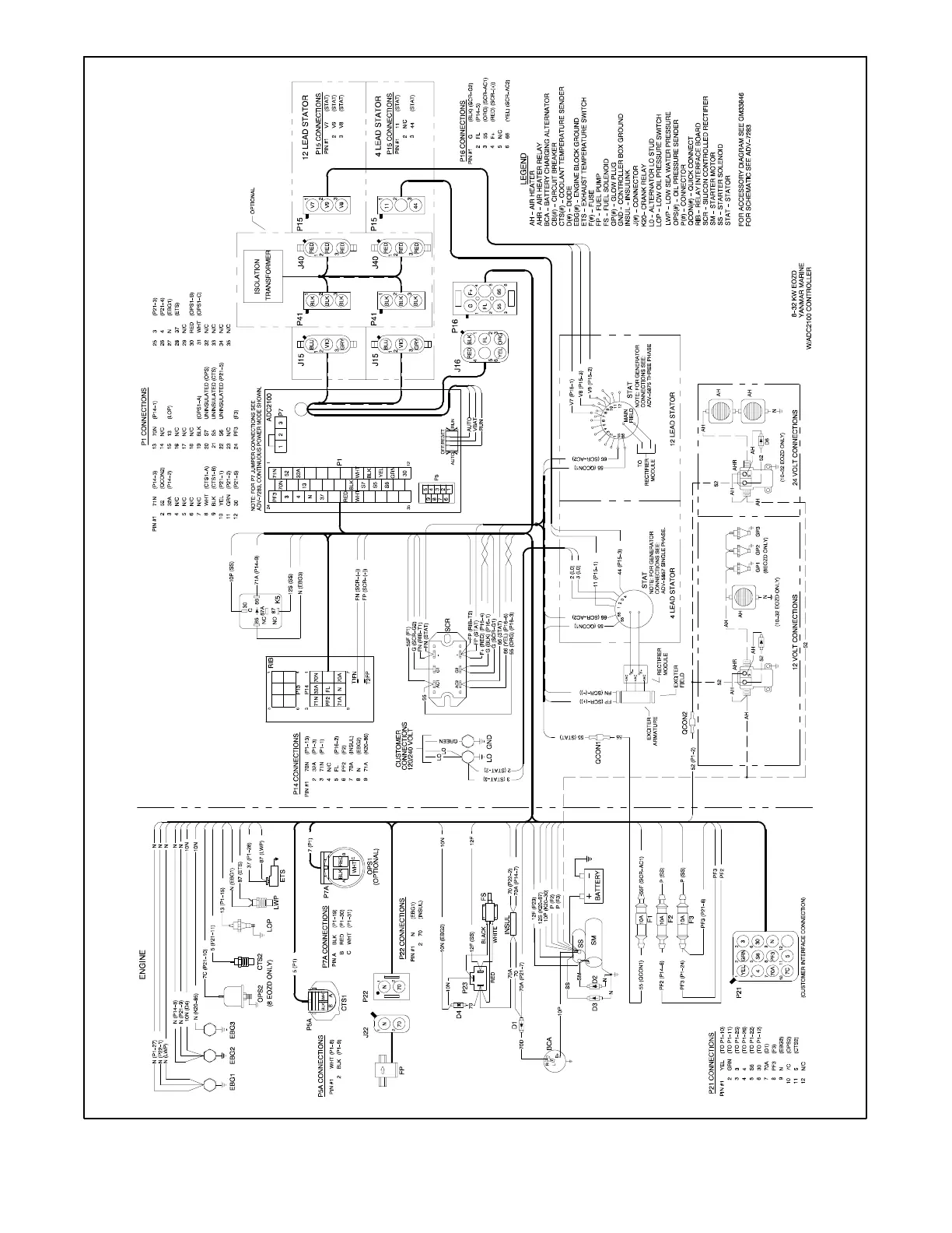
TP-6252 2/0852 Section 5 Wiring Diagrams
GM50488-A
Figure 5-6 Wiring Diagram for Models 8, 10--32EOZD/6.5, 8.5--27EFOZD

Table of Contents

Other manuals for Kohler 6.5-27EFOZD

Related product manuals