EasyManua.ls Logo

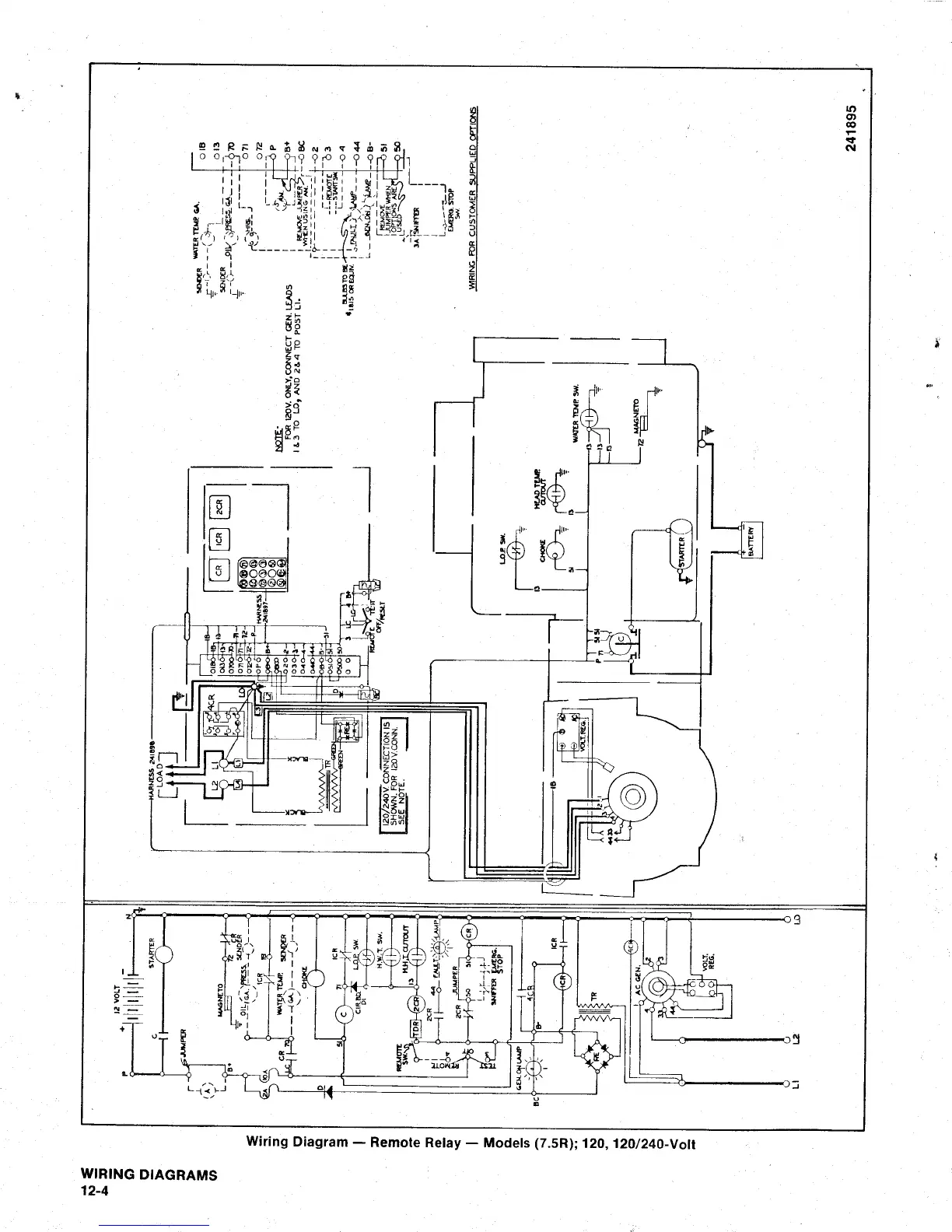
Kohler 7.5A - Wiring Diagram: Remote Relay (7.5 R)

Kohler 7.5A
53 pages
Print Icon
To Previous Page IconTo Previous Page
To Previous Page IconTo Previous Page
Loading...

Table of Contents

Related product manuals