EasyManua.ls Logo

Kohler Courage SV480 - Battery Charging System

Kohler Courage SV480
76 pages
Print Icon
To Next Page IconTo Next Page
To Next Page IconTo Next Page
To Previous Page IconTo Previous Page
To Previous Page IconTo Previous Page
Loading...
38
Electrical System
KohlerEngines.com 20 690 01 Rev. F
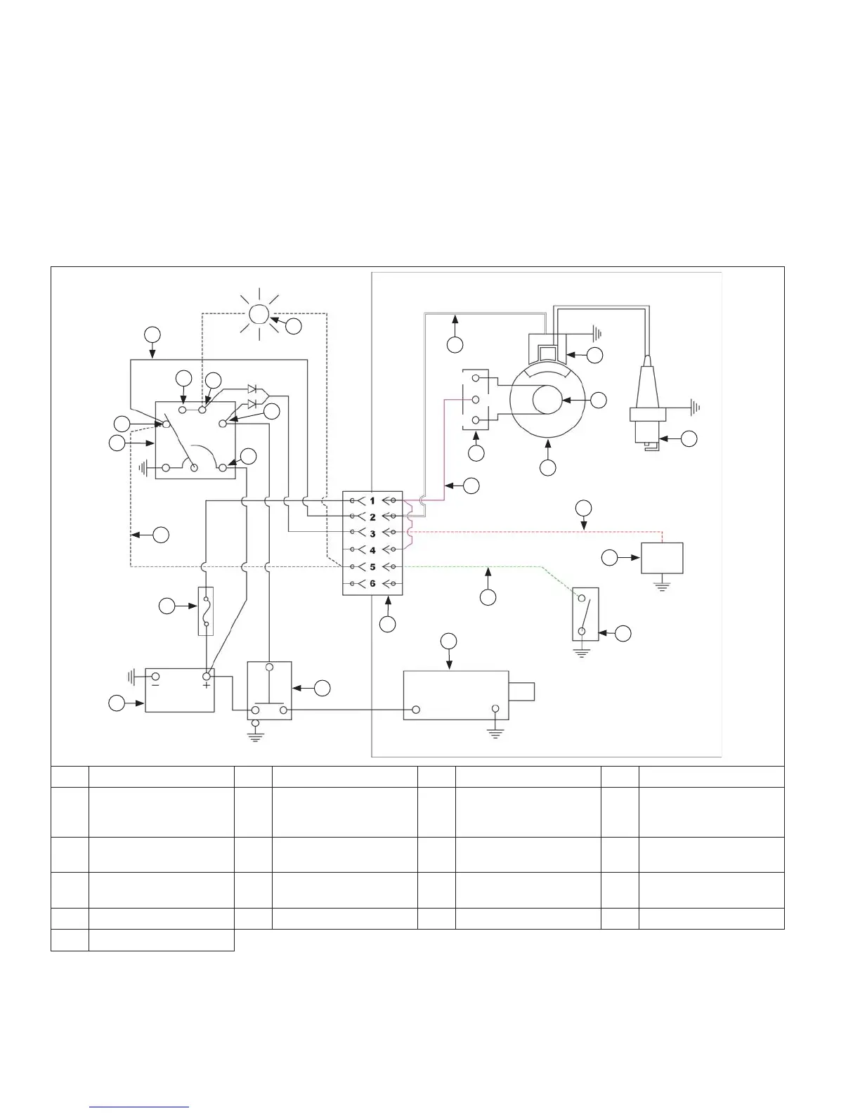
BATTERY CHARGING SYSTEM
NOTE: Observe following guidelines to avoid damage to electrical system and components:
Make sure battery polarity is correct. A negative (-) ground system is used.
Disconnect recti er-regulator plug and/or wiring harness plug before doing any electric welding on equipment
powered by engine. Disconnect all other electrical accessories in common ground with engine.
Prevent stator (AC) leads from touching or shorting while engine is running. This could damage stator.
Most engines are equipped with either a 9 or 15 amp, regulated battery charging system. Some have a 3 amp,
regulated system with a 70 watt lighting circuit.
Wiring Diagram-3 Amp Regulated Battery Charging System/70 Watt Lighting
B
H
G
D
R
S
J
N
P
L
Q
E
C
T
O
U
A
M
F
I
K
J
T
P
Q
AC
AC
B+
A Red B Green C Violet D White
E Spark Plug F Optional Fuel Solenoid G
Optional Oil Sentry
Switch (Shutdown or
Indicator)
H Bendix Starter
I Engine Connector J Starter Solenoid K
Optional Oil Sentry
Switch (Indicator Light)
L Ground-To-Kill Lead
M Key Switch N
Optional Oil Sentry
Shutdown
O Optional Fuse P Battery
Q Recti er-Regulator R Flywheel S Stator T Ignition Module
U Accessory

Other manuals for Kohler Courage SV480

Related product manuals