EasyManua.ls Logo

LA Audio MPX10 - 6 Circuit Description

Default Icon
34 pages
Print Icon
To Next Page IconTo Next Page
To Next Page IconTo Next Page
To Previous Page IconTo Previous Page
To Previous Page IconTo Previous Page
Loading...
Page 28
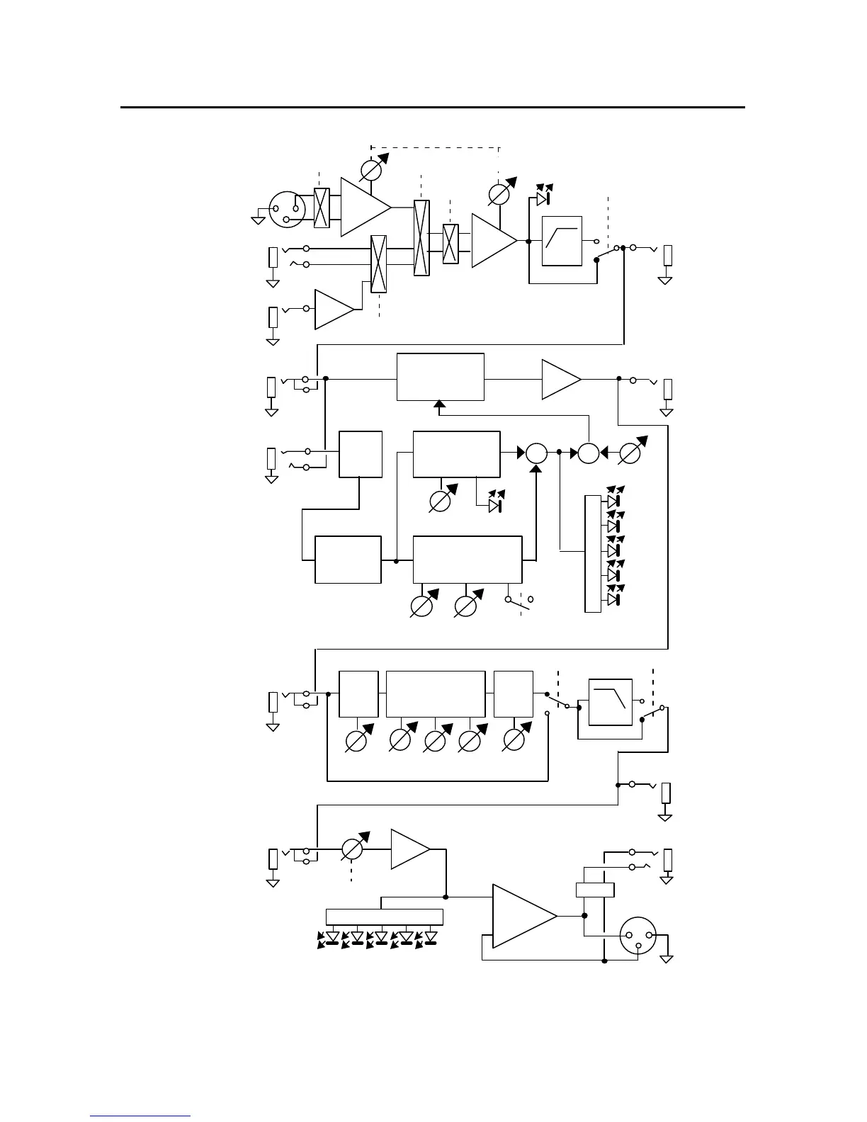
6.0 CIRCUIT DESCRIPTION
Threshold Ratio
Sidechain
Gain
Auto
Control Voltage
VCA
Gain reduction
Compressor
Sidechain
Threshold
+
EXP
Expander
Sidechain
+48V
Line/DI
Phase
Line
Mic
Mic/Line
DI
Clip
Gain
Output
DS
Filter
+
Input Output
RMS
Detector
Input
HF
HF
Gain
Freq Q
2 x Mids
LF
LF
Filter
Output
Bypass Filter
Output
-10dBV
+4dBu
Input
Output Level
Fig: 6.0.1 Block diagram of the LA MPX10 showing the main signal paths