EasyManua.ls Logo

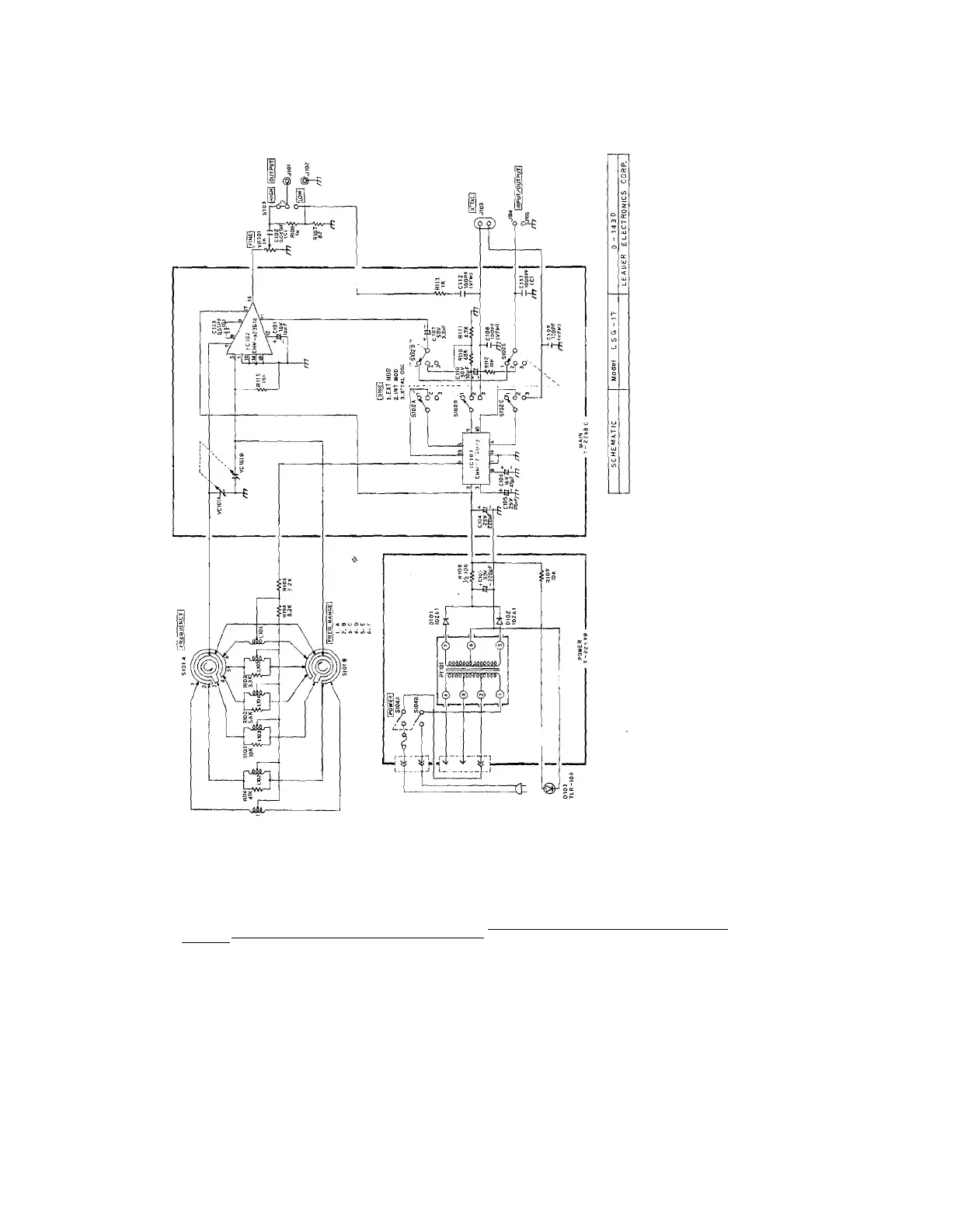
Leader Electronics Corp. LSG-17 - Schematic Diagram

Leader Electronics Corp. LSG-17
13 pages
Print Icon
To Previous Page IconTo Previous Page
To Previous Page IconTo Previous Page
Loading...

Related product manuals