EasyManua.ls Logo

Leibinger Jet 3 - Cabinet LJ3 Drawings

Leibinger Jet 3
378 pages
Print Icon
To Next Page IconTo Next Page
To Next Page IconTo Next Page
To Previous Page IconTo Previous Page
To Previous Page IconTo Previous Page
Loading...
Group 12 Appendix Page 362
Release R2.0 LEIBINGER JET3
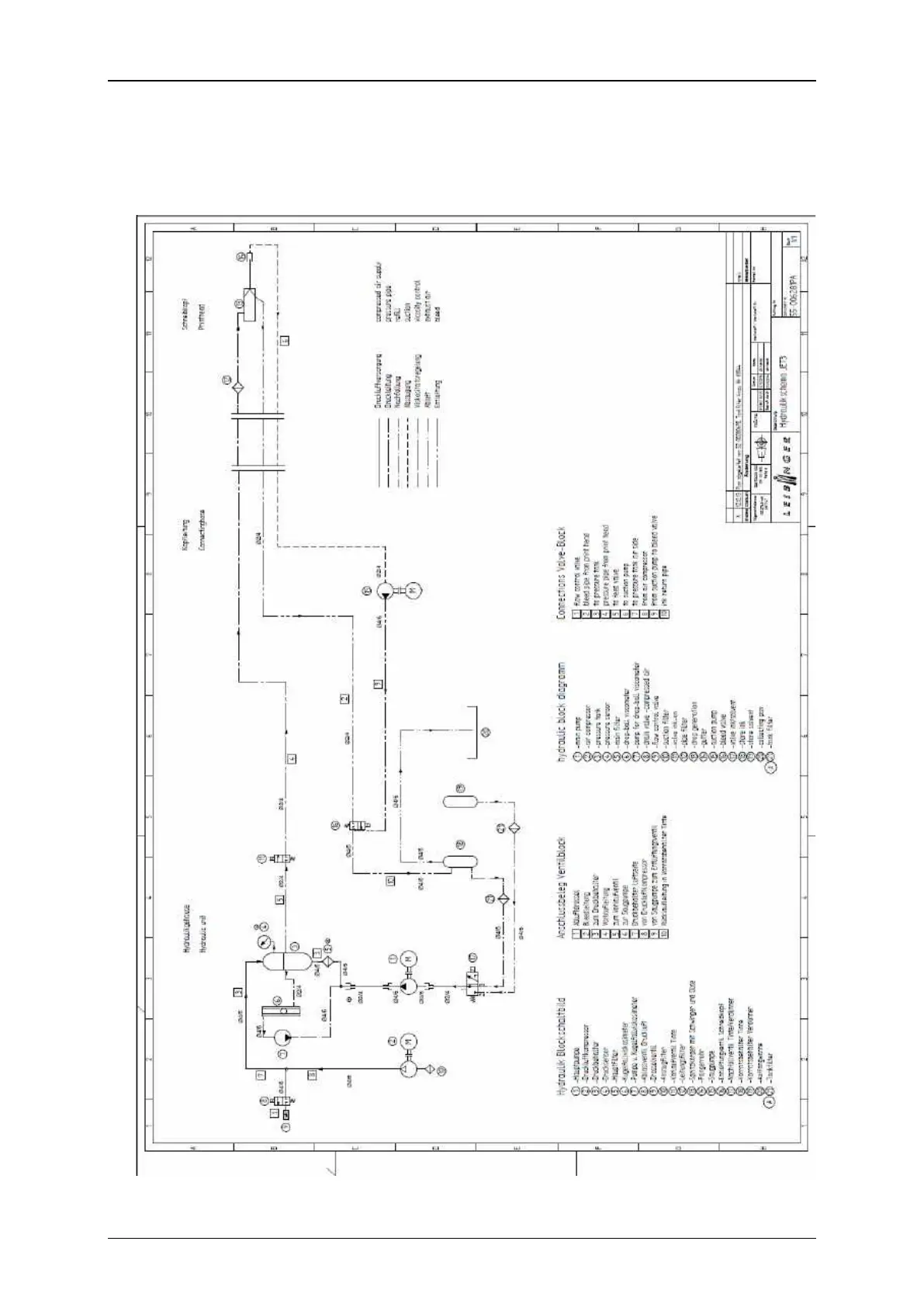
12.4 Technical drawings
12.4.1 Hydraulic diagram LJ3

Related product manuals