EasyManua.ls Logo

LENCO AF 3310 - Block Diagram

LENCO AF 3310
10 pages
Print Icon
To Next Page IconTo Next Page
To Next Page IconTo Next Page
To Previous Page IconTo Previous Page
To Previous Page IconTo Previous Page
Loading...
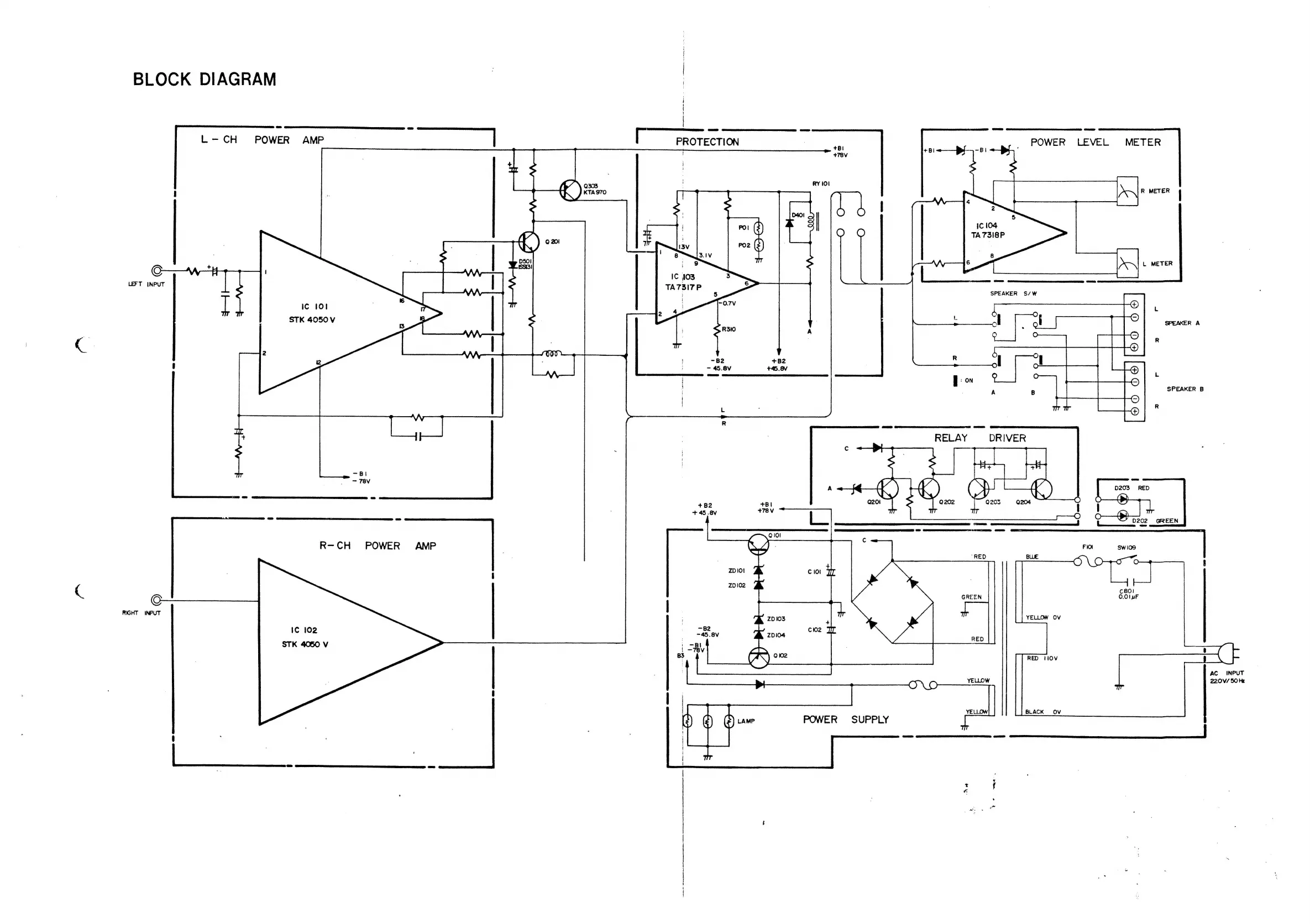
BLOCK
DIAGRAM
i
(
!
-
|
L-CH
POWER
AMP
|
PROTECTION
7
POWER
LEVEL
METER
+B!
+78V
ff’
\
0303
RY
101
A)
«ras70
ee
Sn
S
1C
104
i
aad
O O
TA73I8P
7
PO2
(=)
|
:
8
*
:
g
io
)
c
6
et
CREE
EEE
STR
IC
103
TA73
i
or
SPEAKER
S/W
:
.
LEFT
INPUT
i
Ic
101
Li
-0.7V
L
STK
4050
V
,
:
SPEAKER
A
R310
A
R
2
aoe
2
~B2
+B2
R
~
45.8V
+45.8V
i
.
|
SPEAKER
B
|
|
:
R
R
ane
aD
ai
+
7
RELAY
DRIVER
.
TEV
coat
D203
RED
GE
Ge
EEE
cid
(
t
D202
GREEN
Eee
|
“RED
BLUE
R-CH
POWER
AMP
.
O\O-71rcT
oO
8
C801
GREEN
©.01
uF
|
|
ov
Ic
102
STK
4050
V
RIGHT
INPUT
8
RED
IOV
AC
INPUT
YELLOW
220V/
SO
Hz
©
BLACK
OV
POWER
SUPPLY
:
oe)