EasyManua.ls Logo

Lennox CB30M-65

Lennox CB30M-65
20 pages
To Next Page IconTo Next Page
To Next Page IconTo Next Page
To Previous Page IconTo Previous Page
To Previous Page IconTo Previous Page
Loading...
Page 19
CB29M/CB30M SERIES
CIRCUIT 1
CIRCUIT 1
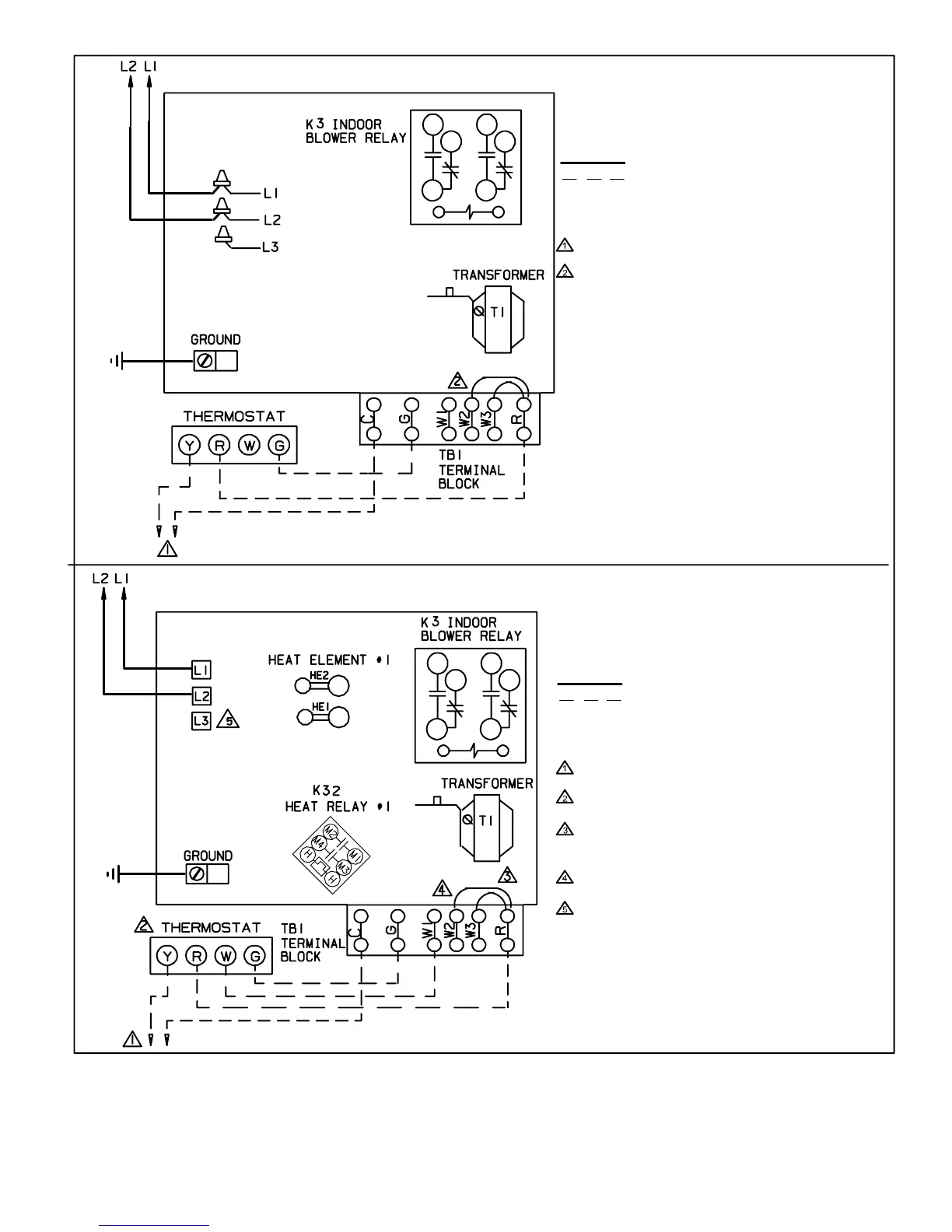
Figure 13
CIRCUIT BREAKERS
OR TERMINAL BLOCK
FIELD−SUPPLIED
WIRE NUTS
1
4
7
3
6
9
Typical Field Wiring − Cooling Application With Electric Heat
Typical Field Wiring − Cooling Only Application
FUSE
1
4
7
3
6
9
FUSE
(Black)
(Orange)
NOTE − USE COPPER CONDUCTORS ONLY.
REFER TO UNIT RATING PLATE FOR MINIMUM
CIRCUIT AMPACITY AND MAXIMUM OVERCUR-
RENT PROTECTION SIZE.
LINE VOLTAGE FIELD INSTALLED
CLASS 2 VOLTAGE FIELD INSTALLED
NEC/CEC
NOTE − ALL REMAINING WIRES ARE FACTORY
INSTALLED
TO EXTERNAL LOAD 24VAC AT .50 AMP MAXIMUM.
FACTORY INSTALLED JUMPERS
NOTE − USE COPPER CONDUCTORS ONLY.
REFER TO UNIT RATING PLATE FOR MINIMUM
CIRCUIT AMPACITY AND MAXIMUM OVERCUR-
RENT PROTECTION SIZE.
LINE VOLTAGE FIELD INSTALLED
CLASS 2 VOLTAGE FIELD INSTALLED
NEC/CEC
NOTE − ALL REMAINING WIRES ARE FACTORY
INSTALLED
TO EXTERNAL LOAD 24VAC AT .50 AMP MAXI-
MUM.
THERMOSTAT HEAT ANTICIPATION SETTING 0.4
AMP ELECTRIC HEAT
WHEN TWO−STAGE THERMOSTAT IS USED,
CONNECT SECOND STAGE HEAT BULB TO TER-
MINAL W2" AND REMOVE JUMPER BETWEEN
TERMINALS R" AND W2."
FACTORY INSTALLED JUMPERS
L3 CONNECTION USED ON (Y−VOLTAGE)
3−PHASE ELECTRIC HEATERS ONLY.

Other manuals for Lennox CB30M-65

Related product manuals