EasyManua.ls Logo

Lennox CB30M-65

Lennox CB30M-65
20 pages
To Previous Page IconTo Previous Page
To Previous Page IconTo Previous Page
Loading...
Page 20
504719M 09/05
C
W1 O Y1 R
L
T
E C W1 G O Y1 R L T
SERVICE LIGHT
THERMISTOR
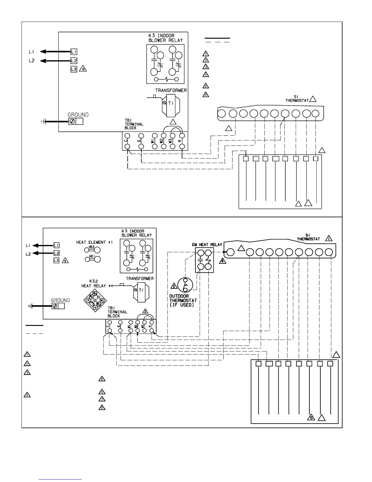
Figure 14
Typical Field Wiring − Heat Pump Only Application
Y2
Y2
2ND STAGE COMPRESSOR
1
2
3
4
5
6
COMMON
ELECTRIC HEAT
REVERSING VALVE
COMPRESSOR
POWER
1
4
7
3
6
9
LINE VOLTAGE FIELD INSTALLED
CLASS 2 VOLTAGE FIELD INSTALLED NEC/CEC
NOTE − ALL REMAINING WIRES ARE FACTORY INSTALLED
TO EXTERNAL LOAD 24VAC AT .50 AMP MAXIMUM
FACTORY INSTALLED JUMPERS
Y2 USED ONLY WHEN TWO SPEED COMPRESSOR IS USED (HP21).
USING SERVICE LIGHT OPTION (S54) WITH SOME ELECTRONIC
THERMOSTATS MAY REQUIRE MOVING S54 COMMON WIRE TO Y1
IN HEAT PUMP UNIT.
COMMON USED ONLY ON SOME THERMOSTATS.
AMBIENT COMPENSATING THERMISTOR CONNECTION USED ONLY
ON SOME THERMOSTATS.
FUSE
CIRCUIT 1
CIRCUIT BREAKERS
OR TERMINAL BLOCK
K22
S23
C
W1
O
Y1
RL
T
EC
W1
GOY1RL
T
COMMON
ELECTRIC HEAT
REVERSING VALVE
COMPRESSOR
POWER
SERVICE LIGHT
THERMISTOR
Y2
2ND STAGE COMPRESSOR
Y2
6
7
8
1
4
7
3
6
9
NOTE − ALL REMAINING WIRES
ARE FACTORY INSTALLED
THERMOSTAT HEAT ANTICIPATION
SETTING 0.4 AMP ELECTRIC HEAT
FACTORY INSTALLED JUMPERS
WHEN OUTDOOR THERMOSTAT IS
USED, CONNECT LEADS TO
TERMINALS R" AND W2" AND
REMOVE JUMPER BETWEEN
TERMINALS R’ AND W2."
EMERGENCY HEAT RELAY (USED
ONLY IF OUTDOOR T’STAT IS
USED) FIELD PROVIDED AND
INSTALLED NEW INDOOR UNIT.
24VAC 5VA MAX NEC/CEC CLASS 2
USING SERVICE LIGHT OPTION (S54) WITH SOME ELECTRONIC
THERMOSTATS MAY REQUIRE MOVING S54 COMMON WIRE TO Y1 IN
HEAT PUMP UNIT.
COMMON USED ONLY ON SOME THERMOSTATS.
Y2 USED ONLY WHEN TWO-SPEED COMPRESSOR IS USED (HP21)
AMBIENT COMPENSATING THERMISTOR CONNECTION USED ONLY ON
SOME THERMOSTATS.
LINE VOLTAGE FIELD
INSTALLED
CLASS 2 VOLTAGE FIELD
INSTALLED NEC/CEC
Typical Field Wiring − Heat Pump Application With Electric Heat
FUSE
CIR-
CUIT 1
CIRCUIT
BREAKERS OR
TERMINAL
BLOCK
HEAT PUMP CLASS 2
VOLTAGE TERMINALS
HEAT PUMP CLASS 2
VOLTAGE TERMINALS

Other manuals for Lennox CB30M-65

Related product manuals