EasyManua.ls Logo

Lennox CBA25UHV-030 - Wiring Diagrams; Typical Wiring Diagram (Electric Heat)

Lennox CBA25UHV-030
33 pages
To Next Page IconTo Next Page
To Next Page IconTo Next Page
To Previous Page IconTo Previous Page
To Previous Page IconTo Previous Page
Loading...
Page 28
Wiring Diagrams
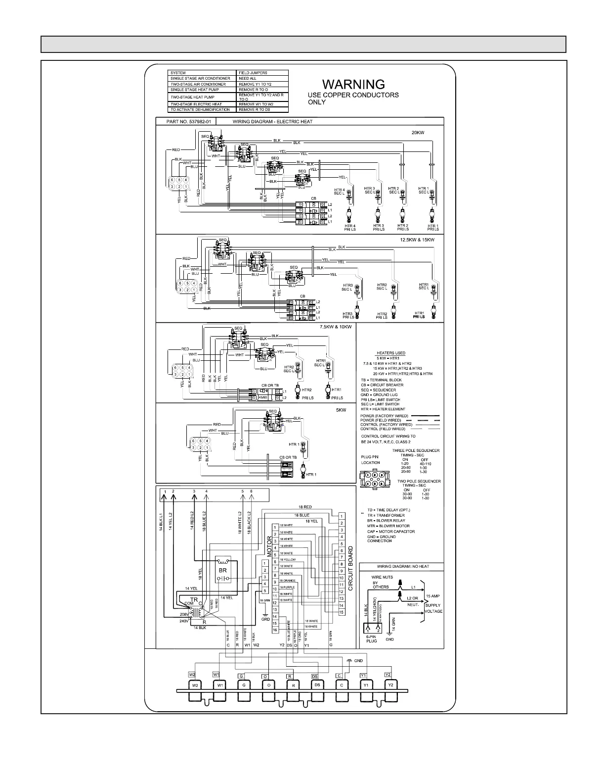
FIGURE 24. Typical Wiring Diagram – CBA25UHV Air Handler with Electric Heat – (Variable-Speed Motor)

Related product manuals