EasyManua.ls Logo

Lennox EDVSTNM-B

Lennox EDVSTNM-B
44 pages
To Next Page IconTo Next Page
To Next Page IconTo Next Page
To Previous Page IconTo Previous Page
To Previous Page IconTo Previous Page
Loading...
29
NOTE: DIAGRAMS & ILLUSTRATIONS ARE NOT TO SCALE.
Turn on gas supply and test for gas leaks, us-
ing a gas leak test solution (also referred to as
bubble leak solution).
Note: Using a soapy water solution is an
effective leak test solution but it is not recom-
mended, because the soap residue that is left
on the pipes/fittings can result in corrosion
over time.
A. Light the appliance (refer to the lighting
instructions label in the control compartment
or in the Care and Operation Instructions
manual).
B. Brush all joints and connections with the gas
leak test solution to check for leaks. If bubbles
are formed, or gas odor is detected, turn the
gas control knob (off/pilot/on) to the “OFF”
position. Either tighten or refasten the leaking
connection, then retest as described above.
C. When the gas lines are tested and leak free, be
sure to rinse off the leak testing solution.
Step 8. VERIFYING APPLIANCE OPERA-
TION
Turn on burner and observe the individual
tongues of flame on the burner. Make sure
all ports are open and producing flame evenly
across the burner. If any ports are blocked, or
partially blocked, clean out the ports.
With gas line installed run initial system
checkout before closing up the front of the unit.
Follow the pilot lighting instructions provided
in the Care and Operation Instructions manual.
For piezo igniter location see Figure 56 on
Page 30 (millivolt appliances only).
Note: Lighting Instructions are also found on
the literature tag tied to the gas piping next
to the gas valve. To access the tag, open the
lower control compartment door (Figure 56)
by pushing in simultaneously the left and right
top corners of the door. (The door is hinged at
the bottom). Remove the bottom compartment
door by sliding the hinge pin, located at the
door’s left side, to the right until it disengages
from the left corner post hole. Remove the
modesty panel. To remove the modesty panel,
slide the panel forward until it contacts the
cabinet bottom panel, then lift straight up and
tilt forward. Remove the modesty panel care-
fully, so that none of the wires become loose
or disconnected.
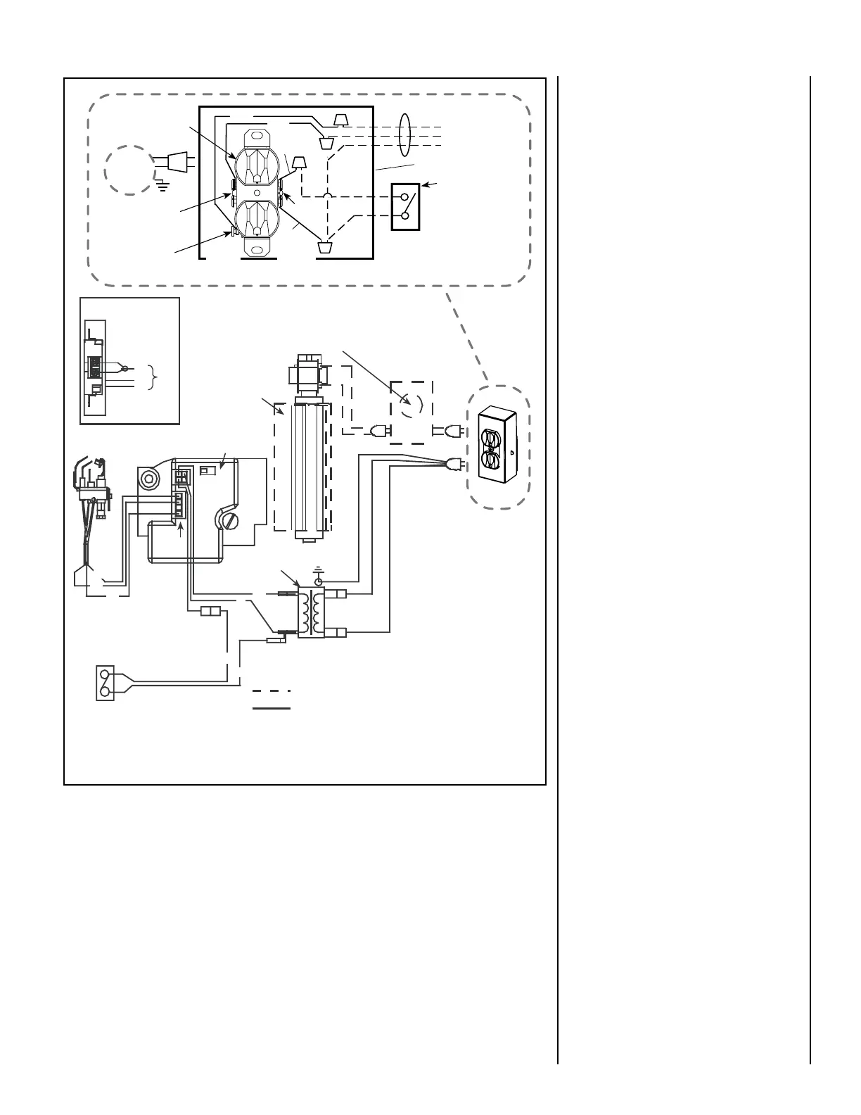
Electronic Wiring Diagram (Honeywell) Showing Blower Wiring for Optional FBK-100, FBK-200 & FBK-250 Kits
Schematic Representation Only
Relay Module C/W FBK-250 only. Plug blower
into J-Box receptacle for FBK-100 or FBK-200
application. See View A for J-Box wiring.
Optional Blower
*OFF/ON Switch
(Integral with
Gas Valve)
Honeywell
Electronic
Gas
Valve
120 VAC
Primary
Secondary
Optional Control Switch
Junction Box
Pilot Burner
Assembly
BL
BL
Field Wired
Factory
Wired
BK = BLACK BL = BLUE
R = RED W = WHITE
G = GREEN
BK
W
BK
BK
BL
R
GROUND
24 V
Transformer
View A
J-Box Wiring when
using unit mounted
relay module.
BK
W
G
CAV 021
Igniter
Connector
* Leave the OFF/ON switch, which is
integral with the gas valve, in the ON
position.
**Optional Control Switches: Wall
Switch, Wall Thermostat or Remote
Control Receiver.
Notes:
1. If any of the original wire as supplied
must be replaced, use Type AWM 105°C
- 18 gage wire ONLY.
2. 120 VAC, 60 Hz - Less than 3 Amps.
Caution: label all wires prior to
disconnection when servicing controls.
Wiring errors can cause improper and
dangerous operation.
Junction Box
Tab Intact
Tab
Broken
Plug blower
into this
receptacle
neerG - dnuorG
* Wall-mounted
ON/ OFF Blower
Switch or Variable
Speed Control Switch.
Blower
Ground
etihW - lar
t
ueN
120 VAC - Black
Green
Ground
Screw
White
Green
Neutral
Side of
Receptacle
Hot
Side of
Receptacle
Red
Black
J-BOX WIRING FOR
WALL SWITCH
BLOWER CONTROL
Figure 54

Related product manuals