EasyManua.ls Logo

Lennox LGH102H4B

Lennox LGH102H4B
86 pages
To Next Page IconTo Next Page
To Next Page IconTo Next Page
To Previous Page IconTo Previous Page
To Previous Page IconTo Previous Page
Loading...
Page 81
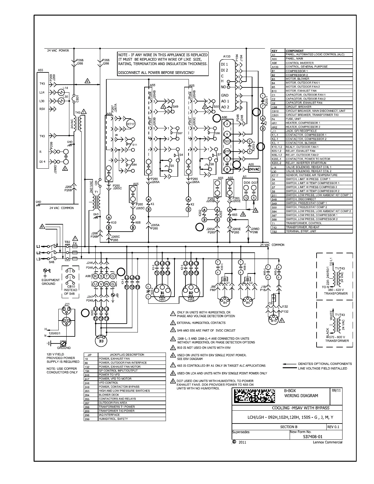
LGH/LCH092-150S & H STAGED SUPPLY AIR, WITH BYPASS, BELT DRIVE BLOWER
1
2
4
3
2
5
6

Table of Contents

Related product manuals