EasyManua.ls Logo

Lennox ML14XC1 Series - High Voltage and Control Wiring Routing

Lennox ML14XC1 Series
30 pages
To Next Page IconTo Next Page
To Next Page IconTo Next Page
To Previous Page IconTo Previous Page
To Previous Page IconTo Previous Page
Loading...
Page 21
ML14XC1 SERIES
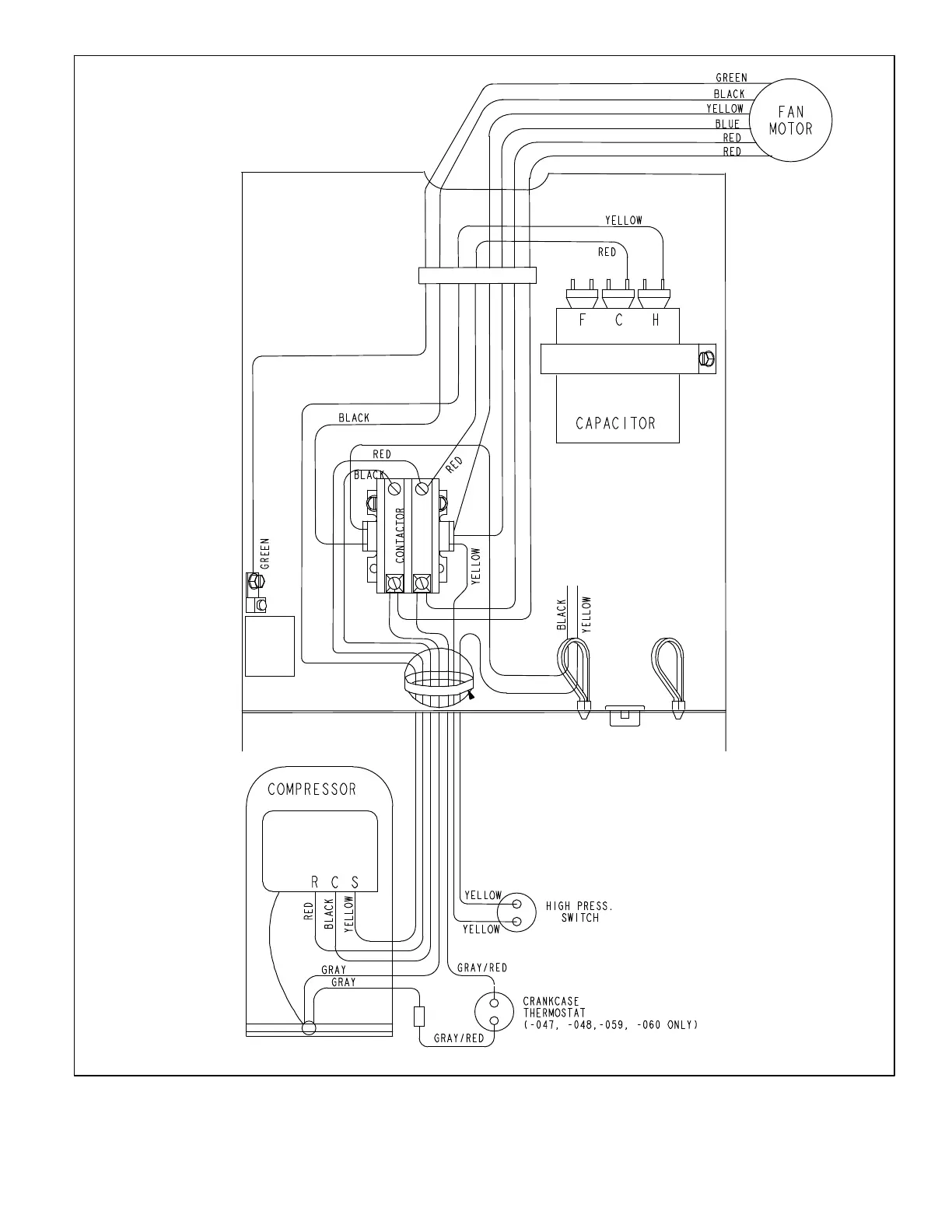
Figure 15. Typical Factory Wiring Diagram (-059 Only - Future Production)

Other manuals for Lennox ML14XC1 Series

Related product manuals