EasyManua.ls Logo

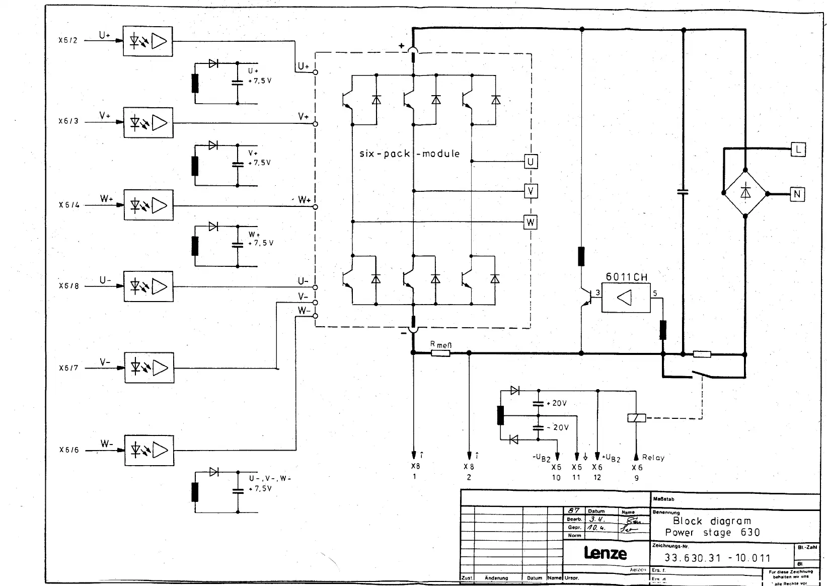
Lenze 634 - Block Diagram 630 Power Stage

Lenze 634
38 pages
Print Icon
To Next Page IconTo Next Page
To Next Page IconTo Next Page
To Previous Page IconTo Previous Page
To Previous Page IconTo Previous Page
Loading...

Related product manuals