EasyManua.ls Logo

Lester LESTRONIC II - Transformer Coil Voltage Test (With;Without Capacitor); Wiring Diagram

Lester LESTRONIC II
8 pages
Print Icon
To Previous Page IconTo Previous Page
To Previous Page IconTo Previous Page
Loading...
Troubleshooting Guide 8 31039B
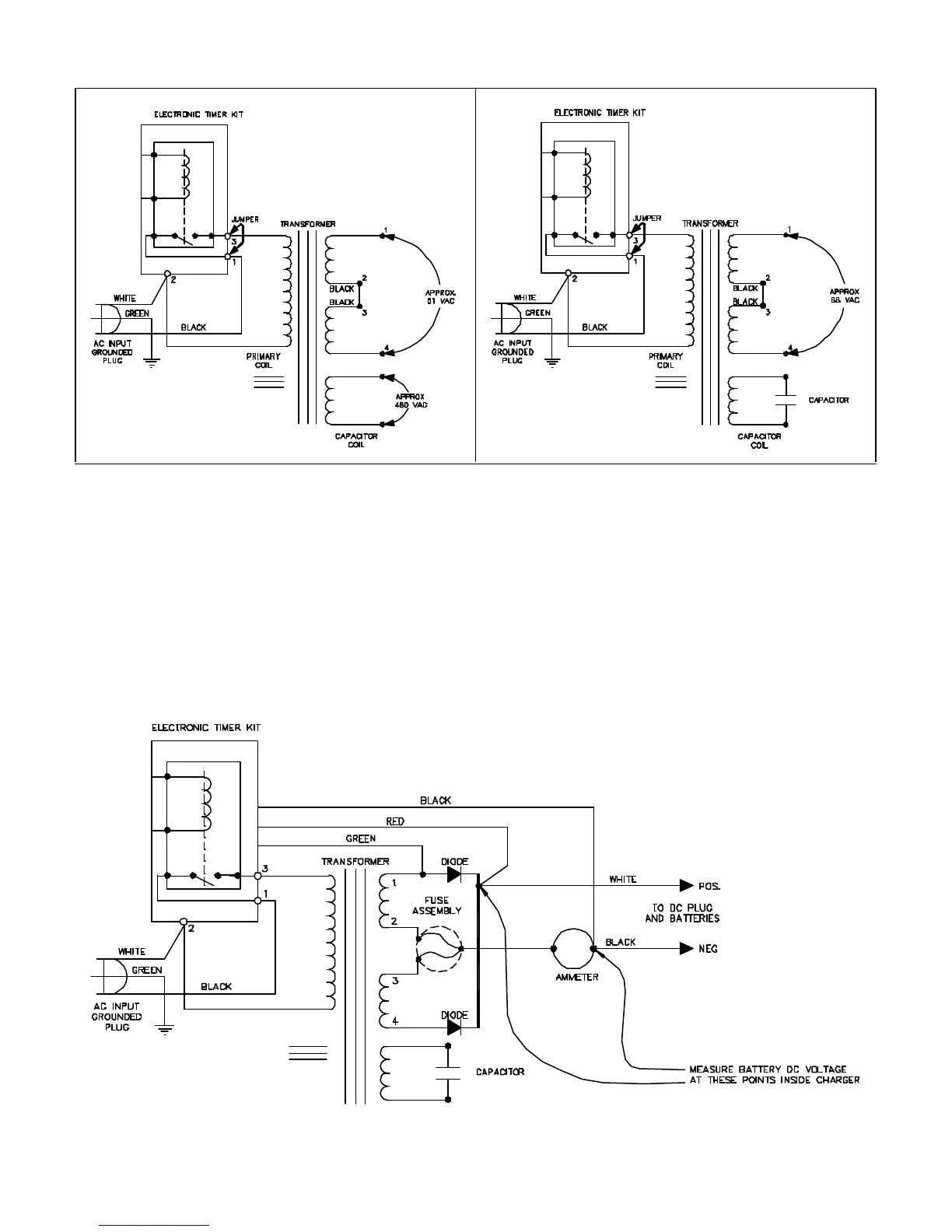
Figure 1 Figure 2
L2115S88
L2115S89
Transformer Coil Voltage Test
36 Volt Charger (Without Capacitor)
Transformer Coil Voltage Test
36 Volt Charger (With Capacitor)
TEST RESULTS FOR OTHER BATTERY VOLTAGE RANGES
12 VDC: 27 – 33 VAC
24 VDC: 54 – 66 VAC
48 VDC: 110 – 130 VAC
WIRING DIAGRAM
L2115S90

Other manuals for Lester LESTRONIC II

Related product manuals