EasyManua.ls Logo

Lewmar EVO 45 - Page 14

Lewmar EVO 45
40 pages
Print Icon
To Next Page IconTo Next Page
To Next Page IconTo Next Page
To Previous Page IconTo Previous Page
To Previous Page IconTo Previous Page
Loading...
14
68/77 + EVO
®
70/80 WINCH
ELS CONTROL BOX
GB
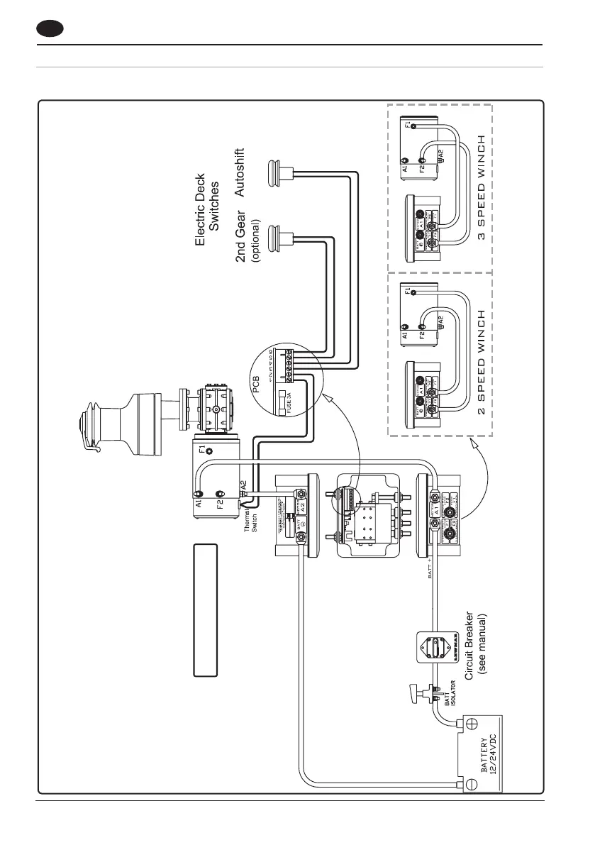
4.11 Wiring diagram 68-77 + EVO® 70/80
Switch wire thickness: 1.5 mm2 (16 AWG)

Related product manuals