EasyManua.ls Logo

LG LA140CE - Wiring Diagram

LG LA140CE
66 pages
Print Icon
To Next Page IconTo Next Page
To Next Page IconTo Next Page
To Previous Page IconTo Previous Page
To Previous Page IconTo Previous Page
Loading...
Service Manual 41
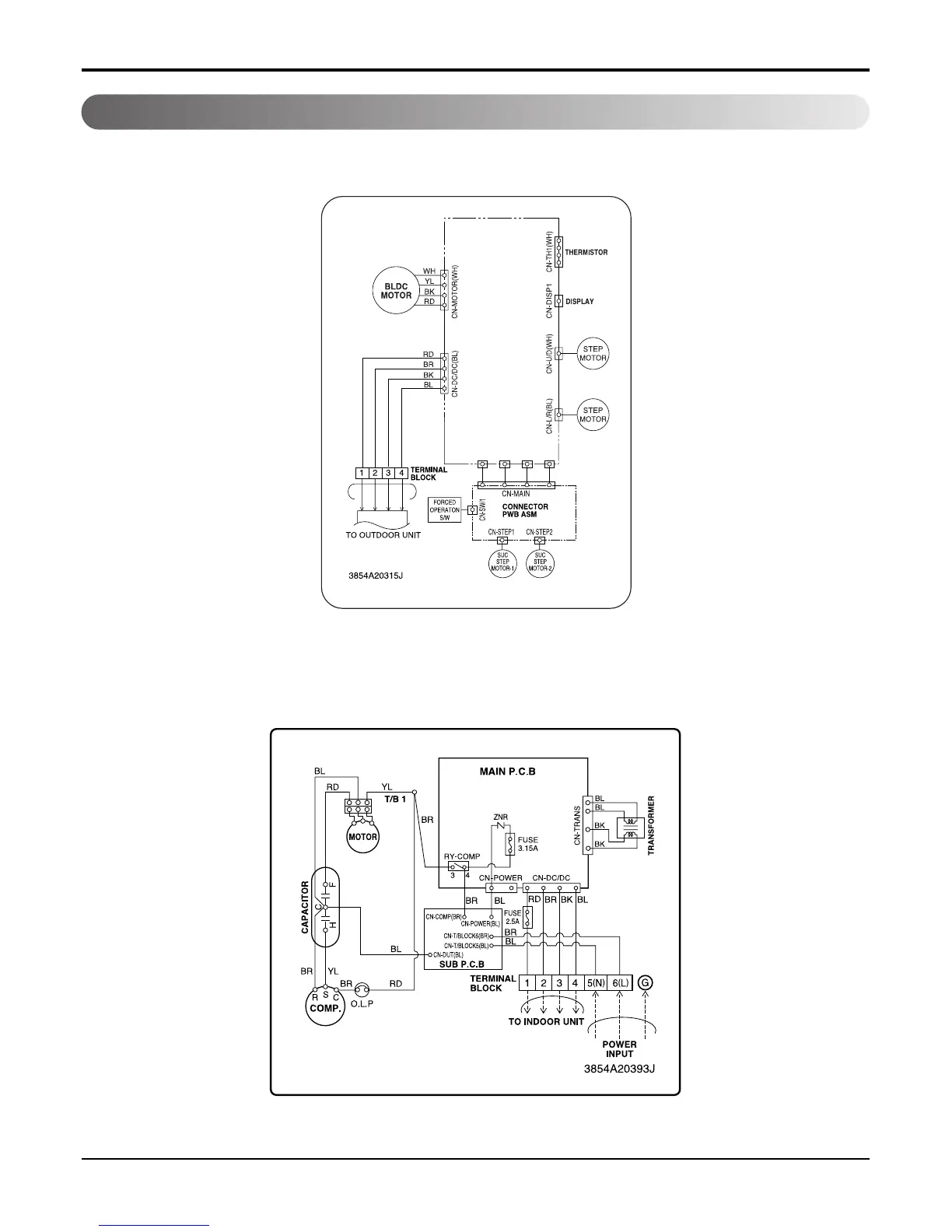
Wiring Diagram
Schematic Diagram
Indoor Unit
Outdoor Unit

Related product manuals