EasyManua.ls Logo

LG LFC21776ST - Circuit Diagram

LG LFC21776ST
62 pages
To Next Page IconTo Next Page
To Next Page IconTo Next Page
To Previous Page IconTo Previous Page
To Previous Page IconTo Previous Page
Loading...
- 13 -
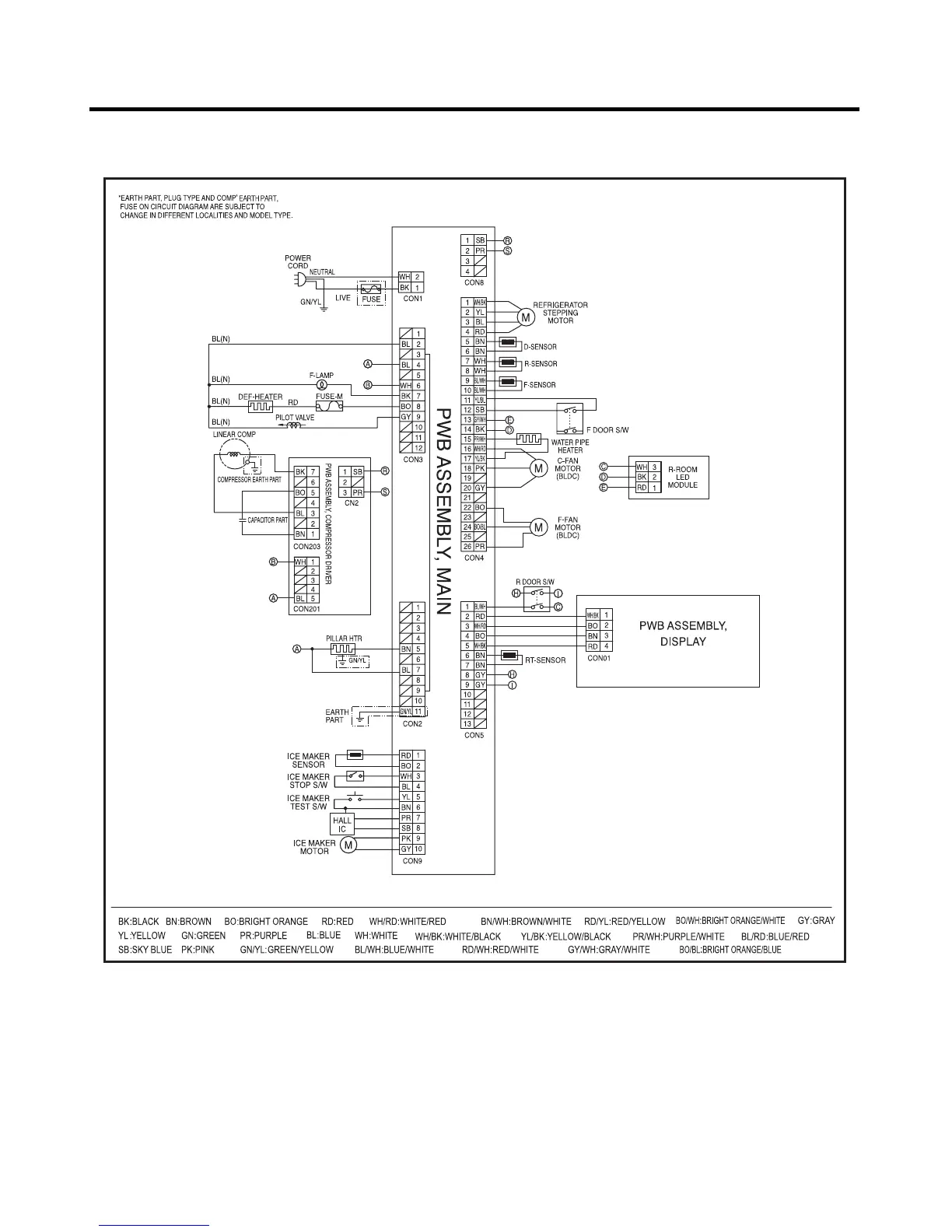
5. CIRCUIT DIAGRAM

Other manuals for LG LFC21776ST

Related product manuals