EasyManua.ls Logo

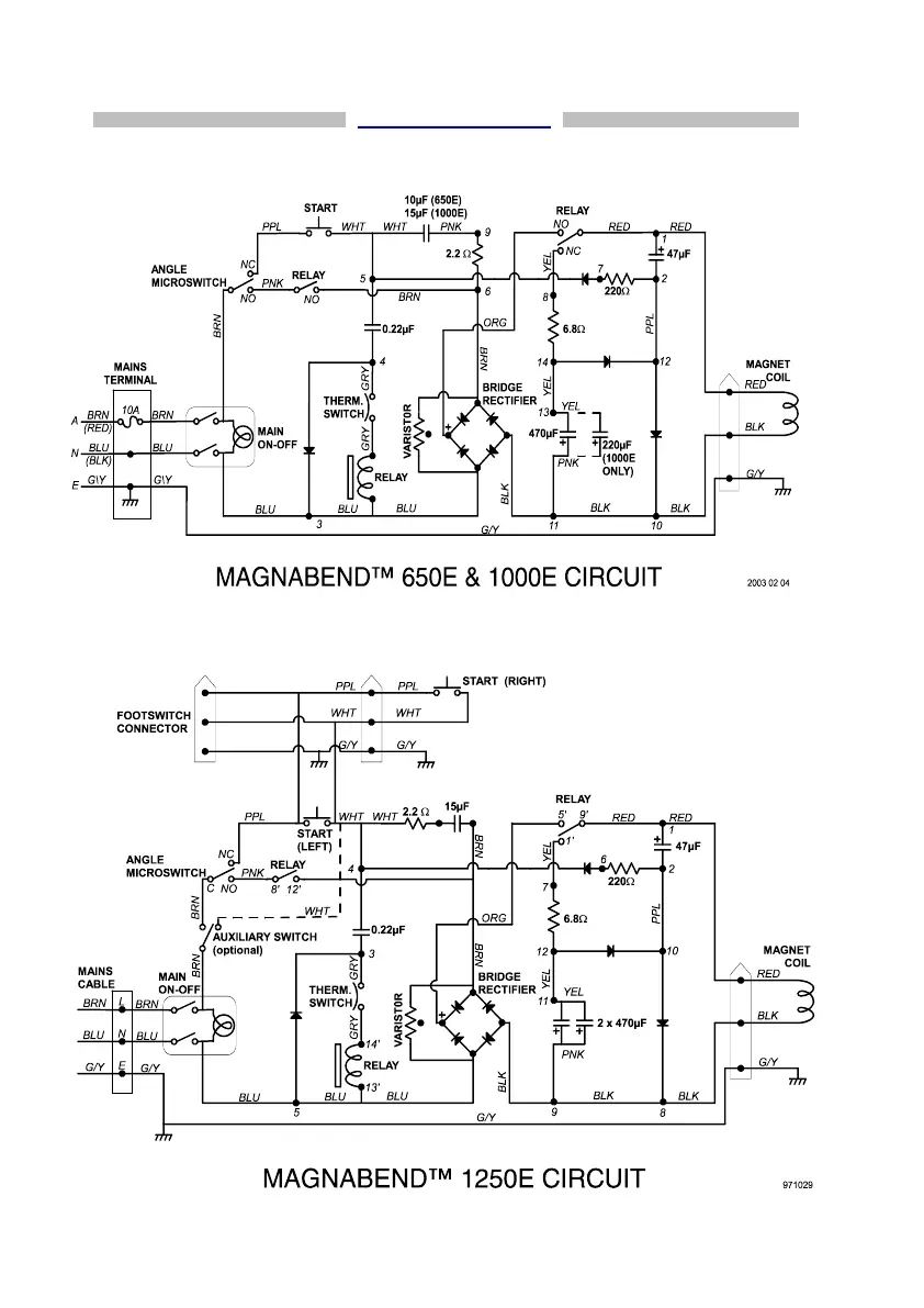
MAGNABEND 650E - Magnabend Circuit Diagrams; 650 E;1000 E Circuit Diagram; 1250 E Circuit Diagram

MAGNABEND 650E
36 pages
Print Icon
To Next Page IconTo Next Page
To Next Page IconTo Next Page
To Previous Page IconTo Previous Page
To Previous Page IconTo Previous Page
Loading...
31
CIRCUIT DIAGRAMS