EasyManua.ls Logo

Manitowoc QD0892N - Q320 - SELF CONTAINED - 1 PHASE WITHOUT TERMINAL BOARD

Manitowoc QD0892N
175 pages
Print Icon
To Next Page IconTo Next Page
To Next Page IconTo Next Page
To Previous Page IconTo Previous Page
To Previous Page IconTo Previous Page
Loading...
Electrical System Section 6
6-20 Part No. 80-1100-3
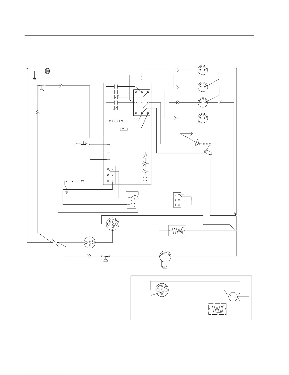
Q320 - SELF CONTAINED - 1 PHASE WITHOUT TERMINAL BOARD
R
R
C
S
R
L
1
*OVERLOAD
OVERLOAD
(51)
(48)
(45)
(46)
(49)
(47)
(48)
(50)
(50)
(49)
(47)
(55)
(61)
(20)
(76)
(60)
(98)
(57)
(74)
(58)
(59)
(99)
(85)
(86)
1F
1C
4
2
1
5
FUSE (7A)
TRANS.
(56)
ICE THICKNESS PROBE
(75)
HARVEST
SOLENOID
DUMP
SOLENOID
(81)
(22)
WATER
PUMP
CONTACTOR
COIL
HIGH PRES
CUTOUT
BIN SWITCH LIGHT
HARVEST LIGHT/
SAFETY LIMIT CODE LIGHT
LOW D.C.
VOLTAGE
PLUG
CONTACTOR
CONTACTS
L1
(42)
COMPRESSOR
COMPRESSOR
RUN CAPACITOR
FAN CYCLE CONTROL
FAN MOTOR
(AIR COOLED ONLY)
RUN CAPACITOR**
L2 (N)
SEE SERIAL PLATE FOR VOLTAGE
CAUTION: DISCONNECT POWER BEFORE WORKING
ON ELECTRICAL CIRCUITRY.
DIAGRAM SHOWN DURING FREEZE CYCLE
TERMINATES AT
PIN CONNECTION
PTCR
PTCR
(64)
(63)
BIN SWITCH
(62)
(66)
(65)
(69)
(67)
(68)
TOGGLE SWITCH
68
67
69
66
62
ICE
OFF
CLEAN
(62)
VIEW FOR WIRING
CLEAN LIGHT
WATER LEVEL
WATER LEVEL PROBE
(77)
(80)
WATER
VALVE
3
1G
NOT USED
(89)
(88)
(21)
SV2070

Table of Contents

Other manuals for Manitowoc QD0892N

Related product manuals