EasyManua.ls Logo

Manitowoc QD1092N - Q200;Q280;Q320 - Self Contained - 1 Phase with Terminal Board

Manitowoc QD1092N
175 pages
Print Icon
To Next Page IconTo Next Page
To Next Page IconTo Next Page
To Previous Page IconTo Previous Page
To Previous Page IconTo Previous Page
Loading...
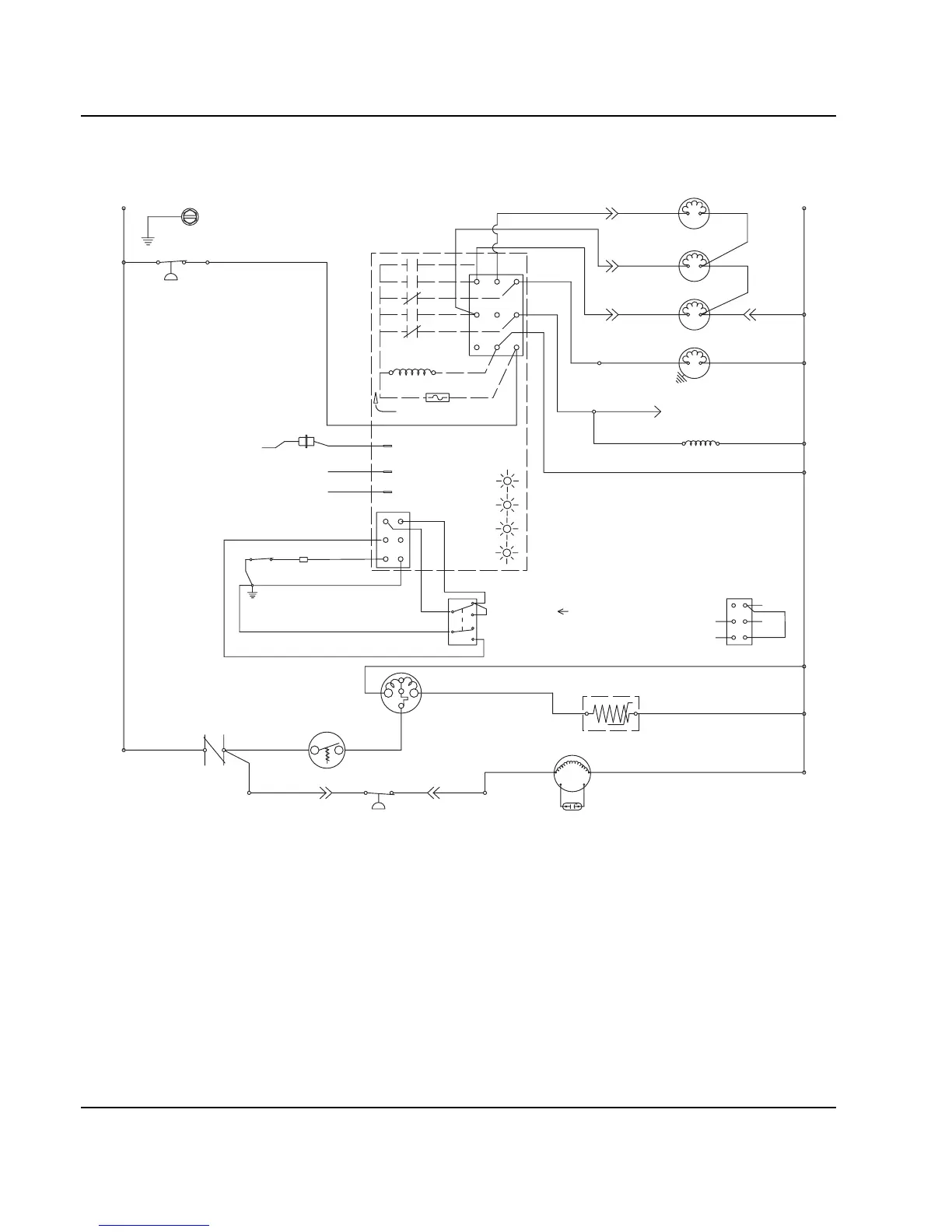
Electrical System Section 6
6-18 Part No. 80-1100-3
Q200/Q280/Q320 - SELF CONTAINED - 1 PHASE WITH TERMINAL BOARD
C
S
R
TB31
TB37
TB32
TB35
L1
TB34
(53)
TB33
(52)
(51)
(48)
(50)
(49)
(47)
(55)
(61)
(77)
(76)
(60)
(98)
(57)
(74)
(58)
(59)
(73)
(99)
(85) (86)
1F
3
1
2
4
FUSE (7A)
TRANS.
(56)
ICE THICKNESS PROBE
(75)
HARVEST
SOLENOID
DUMP
SOLENOID
(81)
(80)
WATER
PUMP
TB3
0
TB3
0
TB3
0
TB3
0
CONTACTOR
COIL
HIGH PRES
CUTOUT
BIN SWITCH LIGHT
HARVEST LIGHT/
SAFETY LIMIT CODE LIGHT
T
B35
TB3
0
CONTACTOR
CONTACTS
L1
(42)
COMPRESSOR
FAN CYCLE CONTROL
FAN MOTOR
(AIR COOLED ONLY)
RUN CAPACITOR**
L2 (N)
SEE SERIAL PLATE FOR VOLTAGE
CAUTION: DISCONNECT POWER BEFORE WORKING
ON ELECTRICAL CIRCUITRY.
DIAGRAM SHOWN DURING FREEZE CYCLE
TERMINATES AT
PIN CONNECTION
PTCR
TB3
0
TB3
0
LOW D.C.
VOLTAGE
PLUG
(64)
(63)
BIN SWITCH
(62)
(66)
(65)
(69)
(67)
(68)
TOGGLE SWITCH
68
67
69
66
62
ICE
OFF
CLEAN
(66)
(62)
VIEW FOR WIRING
INTERNAL WORKING
VIEW
*OVERLOAD
CLEAN LIGHT
1C
WATER LEVEL LIGHT
WATER LEVEL PROBE
5
(21) (22)
WATER
VALVE
1G
NOT USED
(20)
SV1654

Table of Contents

Other manuals for Manitowoc QD1092N

Related product manuals