EasyManua.ls Logo

Manitowoc QD1392N - Q1300;Q1600;Q1800 - REMOTE - 1 PHASE WITHOUT TERMINAL BOARD

Manitowoc QD1392N
175 pages
Print Icon
To Next Page IconTo Next Page
To Next Page IconTo Next Page
To Previous Page IconTo Previous Page
To Previous Page IconTo Previous Page
Loading...
Electrical System Section 6
6-34 Part No. 80-1100-3
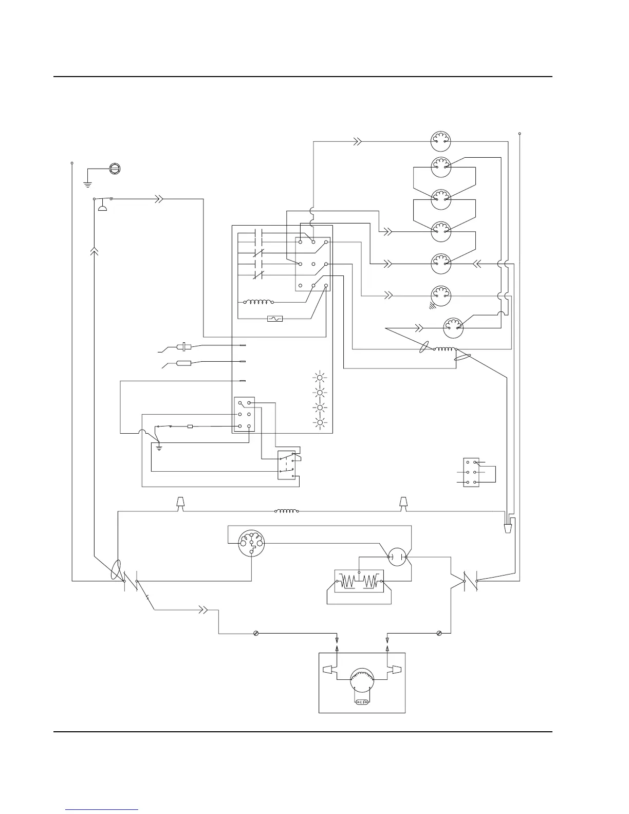
Q1300/Q1600/Q1800 - REMOTE - 1 Phase Without Terminal Board
TB37
RS
C
(48)
(51)
(55)(89)
(88)
(42)
(77)
(76)
(98)
(59)
(99)
(75)
RH HARVEST
SOLENOID
(87)
(88)
HPR
SOLENOID
(79)
(78)
LH HARVEST
SOLENOID
DUMP
SOLENOID
(81)
(80)
WATER
PUMP
LIQUID LINE
SOLENOID
(82)
(83)
HIGH PRES
CUTOUT
L2
CONTACTOR
CONTACTS
CONTACTOR
RUN CAPACITOR
RR
CONTACTS
L1
(49)
(96)
(74)
(94)
(47)
(45)
(46) (50)
(44)
PTCR
(95)
COMPRESSOR
CRANKCASE HEATER
*OVERLOAD
REMOTE
FAN MOTOR
RUN CAPACITOR
SEE SERIAL PLATE FOR VOLTAGECAUTION: DISCONNECT POWER BEFORE WORKING
ON ELECTRICAL CIRCUITRY.
DIAGRAM SHOWN DURING FREEZE CYCLE
REMOTE CONDENSER
L
1
L2 (N)
(F1) (F2)
(F2)
(61)
(60)
(57)
(58)
1F
1C
4
1
3
5
FUSE (7A)
TRANS.
(56)
ICE THICKNESS PROBE
BIN SWITCH LIGHT
HARVEST LIGHT/
SAFETY LIMIT CODE LIGHT
LOW D.C.
VOLTAGE
PLUG
CONTACTOR
COIL
(64)
(63)
BIN SWITCH
(62)
(66)
(65)
(69)
(67)
(68)
TOGGLE SWITCH
68
67
69
66
62
ICE
OFF
CLEAN
(62)
VIEW FOR WIRING
INTERNAL WORKING
VIEW
CLEAN LIGHT
WATER LEVEL LIGHT
WATER LEVEL PROBE
2
(22)
(21)(20)
WATER
VALVE
1G
AUCS DISPENSE TIME
SV2076

Table of Contents

Other manuals for Manitowoc QD1392N

Related product manuals