EasyManua.ls Logo

Manitowoc QY1304A - Q450;Q600;Q800;Q1000 - Remote - 1 Phase with Terminal Board

Manitowoc QY1304A
175 pages
Print Icon
To Next Page IconTo Next Page
To Next Page IconTo Next Page
To Previous Page IconTo Previous Page
To Previous Page IconTo Previous Page
Loading...
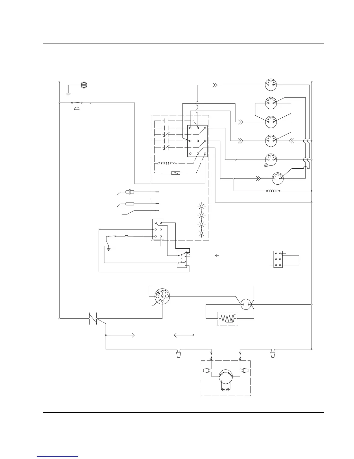
Section 6 Electrical System
Part No. 80-1100-3 6-29
Q450/Q600/Q800/Q1000 - REMOTE - 1 PHASE WITH TERMINAL BOARD
TB31
TB37
TB32
TB35
L1
(55)
(77)
(76)
(98)
(59)
(99)
(75)
HPR
SOLENOID
(79)(78)
HARVEST
SOLENOID
DUMP
SOLENOID
(81)
(80)
WATER
PUMP
LIQUID LINE
SOLENOID
TB3
0
TB3
0
(82)
(83)
HIGH PRES
CUTOUT
REMOTE
FAN MOTOR
RUN CAPACITOR
L2 (N)
SEE SERIAL PLATE FOR VOLTAGE
CAUTION: DISCONNECT POWER BEFORE WORKING
ON ELECTRICAL CIRCUITRY.
DIAGRAM SHOWN DURING FREEZE CYCLE
REMOTE CONDENSER
TERMINATES AT
PIN CONNECTION
(F1)
(F2)
(61)
(60)
(57)
(58)
1F
1C
4
1
3
FUSE (7A)
TRANS.
(56)
ICE THICKNESS PROBE
TB3
0
BIN SWITCH LIGHT
HARVEST LIGHT/
SAFETY LIMIT CODE LIGHT
(74)
(73)
TB3
0
CONTACTOR
COIL
R
R
C
S
R
TB34
*OVERLOAD
(53)
TB33
(52)
(51)
(48) (45)
(46)
(50)
(49)
(47)
T
B35
CONTACTOR
CONTACTS
L1
(42)
COMPRESSOR
RUN CAPACITOR
PTCR
TB3
0
TB3
0
LOW D.C.
VOLTAGE
PLUG
(64)
(63)
BIN SWITCH
(62)
(66)
(65)
(69)
(67)
(68)
TOGGLE SWITCH
68
67
69
66
62
ICE
OFF
CLEAN
(66)
(62)
VIEW FOR WIRING
INTERNAL WORKING
VIEW
CLEAN LIGHT
WATER LEVEL LIGHT
WATER LEVEL PROBE
(22)(21)
WATER
VALVE
2
5
1G
NOT USED
(20)
SV1648

Table of Contents

Other manuals for Manitowoc QY1304A

Related product manuals