EasyManua.ls Logo

Manitowoc QY1394N - Q1300;Q1800 - REMOTE - 1 PHASE WITH TERMINAL BOARD

Manitowoc QY1394N
175 pages
Print Icon
To Next Page IconTo Next Page
To Next Page IconTo Next Page
To Previous Page IconTo Previous Page
To Previous Page IconTo Previous Page
Loading...
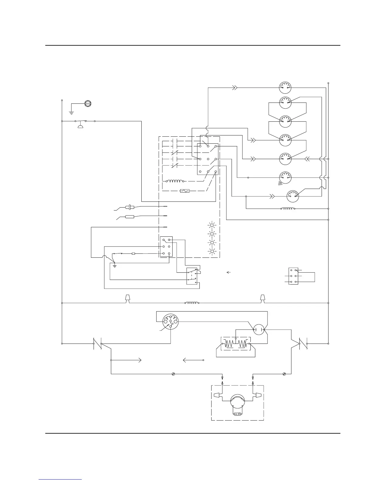
Section 6 Electrical System
Part No. 80-1100-3 6-33
Q1300/Q1800 - REMOTE - 1 PHASE WITH TERMINAL BOARD
TB31
TB37
TB32
T
B35
L1
TB34
(53)
TB33
(52)
(51)
(55)
(77)
(76)
(98)
(59)
(99)
(75)
WATER
VALVE
(22)
(21)
LH HARVEST
SOLENOID
DUMP
SOLENOID
(81)
(80)
WATER
PUMP
LIQUID LINE
SOLENOID
TB3
0
TB3
0
(82)
(83)
HIGH PRES
CUTOUT
TB35
CONTACTOR
CONTACTS
L1
(42)
REMOTE
FAN MOTOR
RUN CAPACITOR
L2 (N)
SEE SERIAL PLATE FOR VOLTAGE
CAUTION: DISCONNECT POWER BEFORE WORKING
ON ELECTRICAL CIRCUITRY.
DIAGRAM SHOWN DURING FREEZE CYCLE
REMOTE CONDENSER
TERMINATES AT
PIN CONNECTION
(F1)
(F2)
(61)
(60)
(57)
(58)
1F
1C
4
1
3
5
FUSE (7A)
TRANS.
(56)
ICE THICKNESS PROBE
TB3
0
BIN SWITCH LIGHT
HARVEST LIGHT/
SAFETY LIMIT CODE LIGHT
LOW D.C.
VOLTAGE
PLUG
R
R
C
S
R
*OVERLOAD
(48)
(45)
(46)
(50)
(49)
(47)
(74)
(73)
TB3
0
CONTACTOR
COIL
TB35
TB3
0
CRANKCASE HEATER
(94)(95)
TB3
0
CONTACTOR
CONTACTS
L2
(96)
COMPRESSOR
RUN CAPACITOR
PTCR
(44)
(64)
(63)
BIN SWITCH
(62)
(66)
(65)
(69)
(67)
(68)
TOGGLE SWITCH
68
67
69
66
62
ICE
OFF
CLEAN
(66)
(62)
VIEW FOR WIRING
INTERNAL WORKING
VIEW
HPR
SOLENOID
(87)(88)
CLEAN LIGHT
WATER LEVEL LIGHT
WATER LEVEL PROBE
2
(79)(78)
RH HARVEST
SOLENOID
1G
AUCS DISPENSE TIME
(20)
SV1650

Table of Contents

Other manuals for Manitowoc QY1394N

Related product manuals