EasyManua.ls Logo

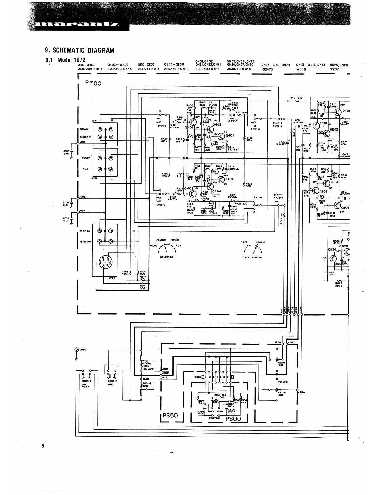
Marantz 1072 - SCHEMATIC DIAGRAM; 9.1 Model 1072

Marantz 1072
27 pages
Print Icon
To Next Page IconTo Next Page
To Next Page IconTo Next Page
To Previous Page IconTo Previous Page
To Previous Page IconTo Previous Page
Loading...

Related product manuals