EasyManua.ls Logo

Marantz 1090 - 15. BLOCK DIAGRAM

Marantz 1090
32 pages
Print Icon
To Next Page IconTo Next Page
To Next Page IconTo Next Page
To Previous Page IconTo Previous Page
To Previous Page IconTo Previous Page
Loading...
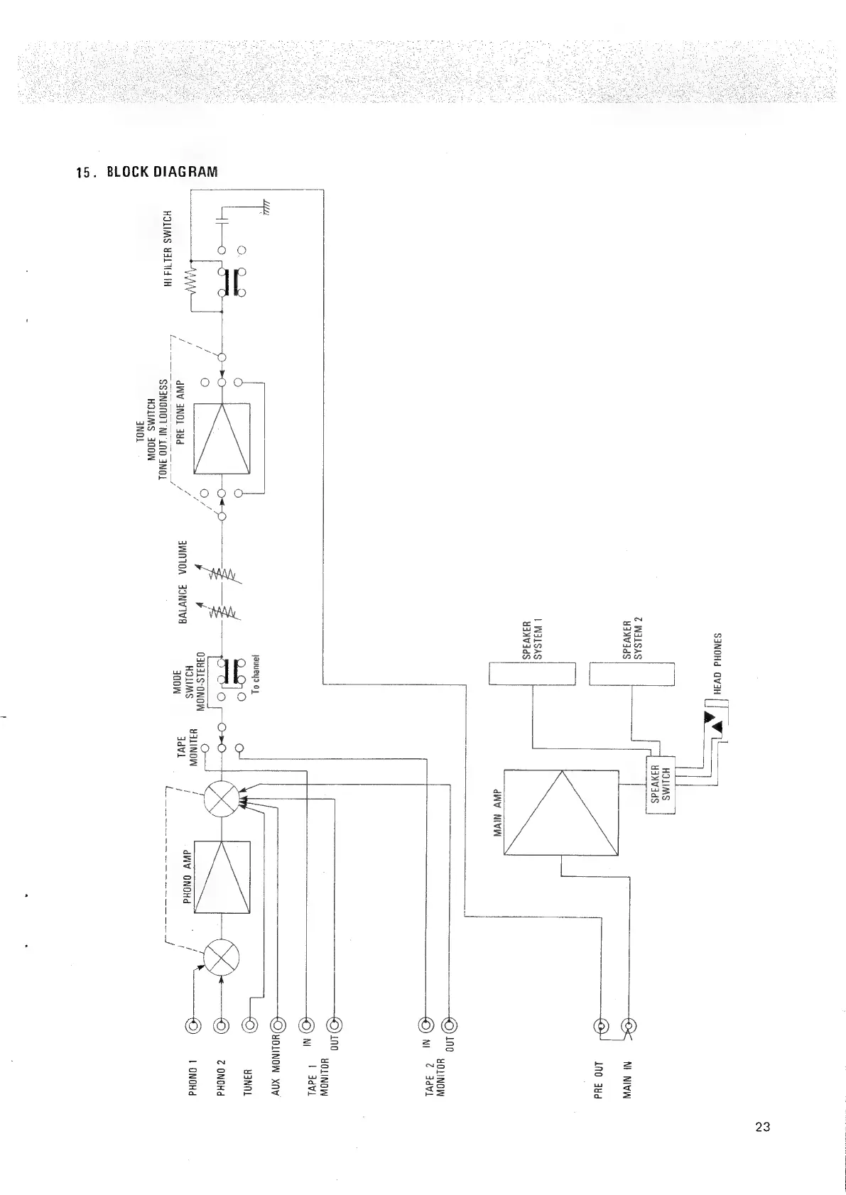
BLOCK
DIAGRAM
15.
S3NOHd
GV3H
@
WALSAS
HANVAdS
LWaisas|
|
uaNWads
jauueys
Oo]
Oq4dLS-0
HOLIMS
i
JINW
3NOL
3d
Z
3WN10A
JONVIVA
sh
HOLIMS
834
1H
~SS3NGNOT
NI
LN0
3NOL
HOLIMS
300
qNOL
23
HOLIMS
YINVIdS
ena
|
Nt
NIVW
INO
4¥d
dWV
NIVW
NOW
414+
YALINOW
/
i /
.
oS
a
HOLINOW
[op
0)
ut
@
ddVL
——-———©)
ino
NI
YOLINOW
b
ddVi
YOLINOW
Xfiv
LS
u3NOL
«©
Z
ONOHd
.
i
|
ONOHd
dWV
ONOHd
l

Related product manuals