EasyManua.ls Logo

Mastervolt Whisper 3.5 3000 RPM

Mastervolt Whisper 3.5 3000 RPM
32 pages
To Next Page IconTo Next Page
To Next Page IconTo Next Page
To Previous Page IconTo Previous Page
To Previous Page IconTo Previous Page
Loading...
INFORMATION
14 May 2006 / WHISPER 3,5 / EN
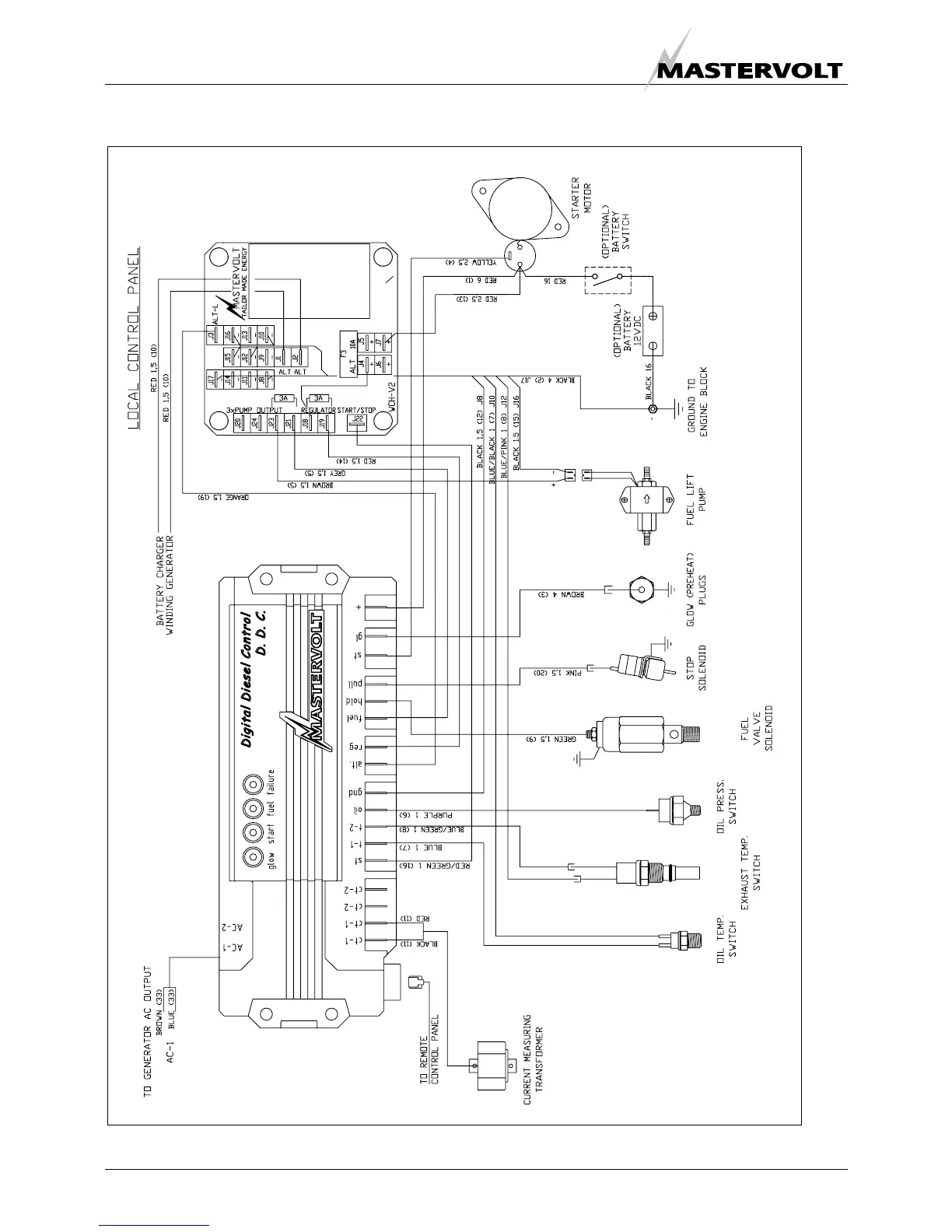
2.5.14 Lay out control PCB
Fig 7: Lay out control PCB

Table of Contents

Related product manuals