EasyManua.ls Logo

Mastervolt Whisper 3.5 3000 RPM

Mastervolt Whisper 3.5 3000 RPM
32 pages
To Next Page IconTo Next Page
To Next Page IconTo Next Page
To Previous Page IconTo Previous Page
To Previous Page IconTo Previous Page
Loading...
INFORMATION
EN / WHISPER 3,5 / May 2006 15
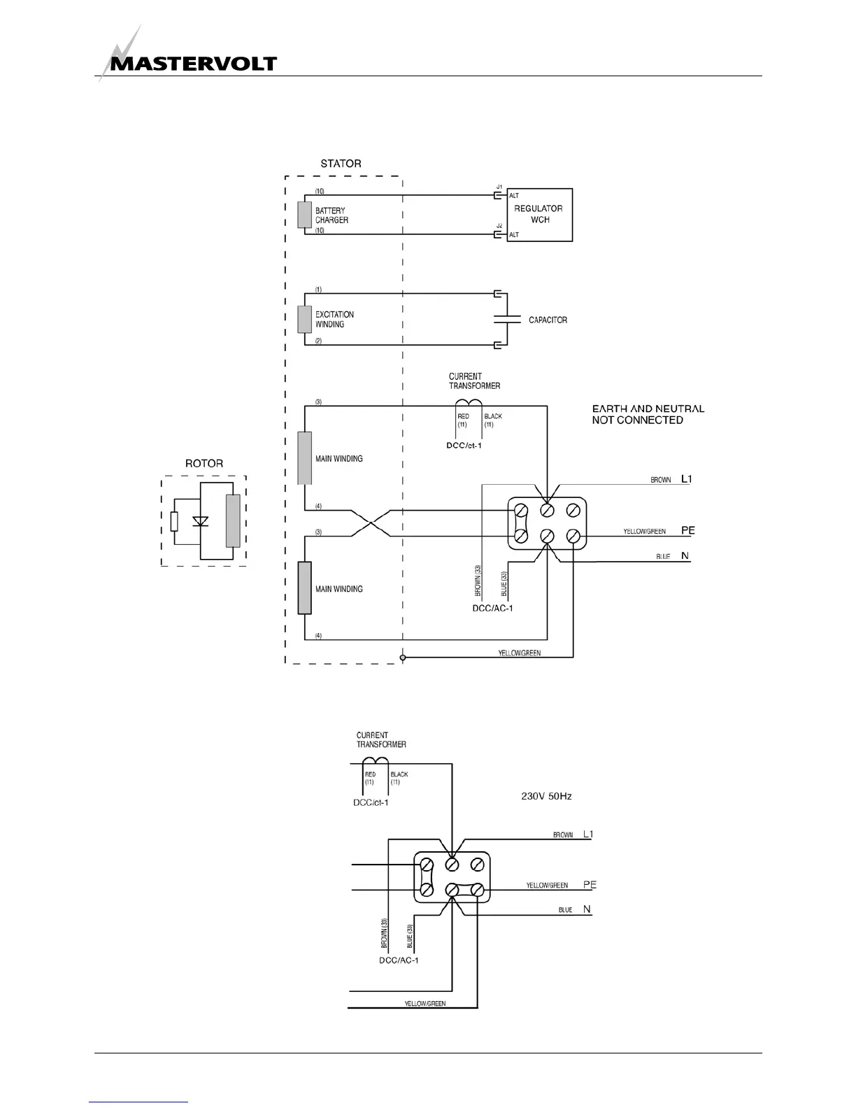
2.5.15 Electrical diagram 230 V AC / 50 Hz
Fig 8: Electrical diagram 230V
EARTH AND NEUTRAL CONNECTED

Table of Contents

Related product manuals